目录
一、PID控制的含义
二、Matlab/Simulink仿真
一、PID控制的含义
P——Propotional,比例控制;
I——Integral,积分控制;
D——Deravative。
可以直观的将P理解为现在的误差,I理解为过去的误差(累积),D理解为未来的误差(预测)。下面用一个形象的例子来说明。

我们在洗澡的时候向浴缸里放水,我们希望把水温调节到一个合适的温度。此时的PID控制器就相当于我们在调节水温时拧动水龙头,不断地调节水龙头出水的冷热程度。
①比例控制:KpE。Kp称为比例增益,E是参考水温与输出水温间的误差。比例环节就相当于把手放到浴缸里,感受当前温度和预期温度的差,从而控制水龙头向左还是向右拧。
②积分控制:Ki∫Edt。Ki称为积分增益。积分环节相当于用手感受水温从放水以来的总体变化程度,根据过去累积的温度差控制龙头。
③微分控制:。微分环节相当于感受水温误差的变化趋势,预测将来可能会怎样变化。
从上述的描述中,我们可以发现比例控制关注的是现在的误差,即present;积分控制关注于过去误差的累积,即past;微分控制关注于误差未来的变化趋势,即future。
二、Matlab/Simulink仿真

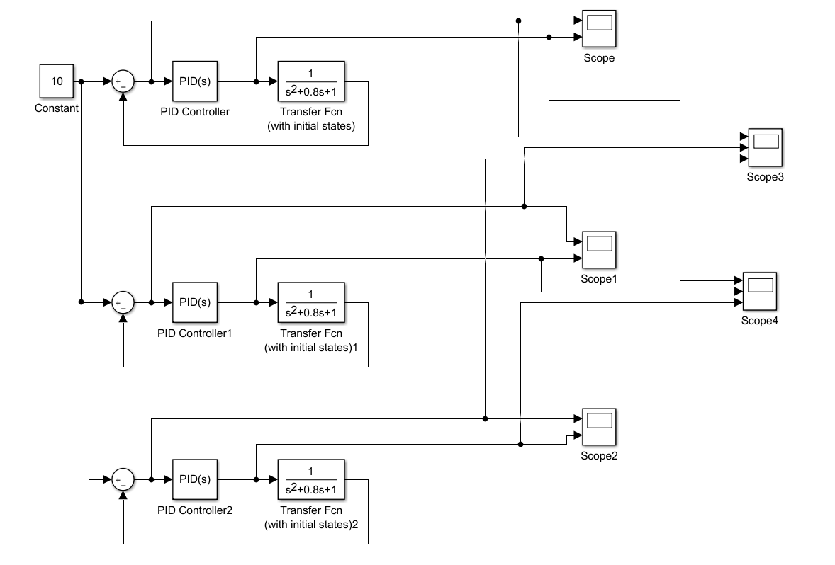
搭建的模型框架如图所示,从上至下有三个类似的单元,唯一的区别是第一个单元只采用了比例控制,第二个单元采用了比例和积分控制,第三个单元三种控制全用了。具体的增益系数如下。


根据模型注意到,我们设置了两个观测点,一个观测误差值的大小,一个观测PID控制后误差的大小。

上图是第一个观测点三个单元的曲线比较,发现仅用比例控制并不能使误差降低到0,误差在1左右,而后两个单元可以使误差降低到0,但PI控制需要的时间明显大于比例控制。

输入点的曲线图如图所示,PID控制在起始处由一个巨大的下降,微分控制对噪音是十分敏感的,实际控制中不一定非要采用PID控制,有时PI控制即足够了。
最后
以上就是野性外套最近收集整理的关于PID控制——Matlab/simulink实例详解一、PID控制的含义二、Matlab/Simulink仿真 的全部内容,更多相关PID控制——Matlab/simulink实例详解一、PID控制内容请搜索靠谱客的其他文章。
发表评论 取消回复