目录
1.显示某点的值
2.在有很多scope时,找不到打开的是哪一个scope,点击如图所示的标志
3.保存图片
4.高、低通滤波器的实现
5.如何将两个不同界面的示波器画面链接到一起
6.显示实时运行数值
7.显示矩阵大小(即信号维度)
8.系统的设置步长和scope的设置步长有什么区别
9.S-Function的作用
10.方差在matlab的表示
11.连续模型转离散(一键生成小工具)
12.simulink离散和连续的关系
13.离散的状态空间方程
14.子模块扩展开
15.延时
16.关于采样时间
17.传输速率模块
18.根据传递函数或状态空间方程绘图
19.使能和触发子系统的区别
20.switch
21.设置某一时间段的阶跃信号
22.simulink两种求均值(仿真开始到当前时刻的平均值)的方法
23.simulink的矩阵乘法
24.常量模块的维数问题
25.添加data logging,即数据记录
26.修改库的参数
27.卡尔曼注意事项和simulink画图
28.simulink生成高斯噪声
29.simulink出图
30.整理不整洁的simulink界面(即如何快速生成bus)
设置部分参考:Simulink求解器的使用 - 云+社区 - 腾讯云
2-低通滤波器的设计及实现方法_哔哩哔哩_bilibili
1.显示某点的值
可以通过敲入某一值显示或拖动白色的线条显示
2.在有很多scope时,找不到打开的是哪一个scope,点击如图所示的标志

3.保存图片
保存为fig后有着强大的编辑功能。
首先点击打印到图窗

然后就会出现另一个界面,可以保存编辑等操作。

但是fig图片只能matlab打开

所以另一种保存图片的方法是:直接将图片复制到剪切板

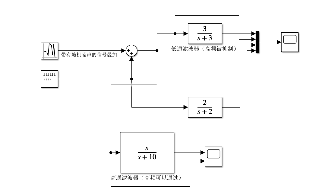
4.高、低通滤波器的实现
低通滤波器:通低频信号,隔绝高频信号;
高通滤波器:通高频信号,隔绝低频信号。
下面搭建了一个简单的系统实验

如图所示,sin+随机噪声叠加后,(随机噪声算是高频) 被低通滤波器滤除,曲线变平滑了

反之,在高通滤波重,低频的sin被滤除只留下了高频的噪声
最后,我们通过调整低通滤波器的极点p,来对不同信号滤波

5.如何将两个不同界面的示波器画面链接到一起

在界面1中选中想要看的值的线条,创建示波器

就会出现一个示波器的形状,表明已经创建完成

并且这个示波器的名字叫“Scope2”

现在切换到页面2
同理右击想要和 “Scope2”进行链接的位置

运行程序,打开小示波器,就会发现两个界面的值在一个界面中显示出来了

将两个示波器画面取消链接
在显示出的示波器上右击,如图所示

6.显示实时运行数值
在你想要知道数值的那条线上右击,如下图所示

7.显示矩阵大小(即信号维度)
右击other Displays --> Signals & Ports --> Signal Dimensions

8.系统的设置步长和scope的设置步长有什么区别

区别是在scope中设置的“-1”是按照系统设置的步长来的
如果scope不是“-1”,如:scope设置为0.1,系统为0.005
那么上图所示的示波器25采样时间T=0.1,而系统还是0.005的执行


打个比方,一个细胞比作系统,放大镜和显微镜比作示波器,同样的系统,只不过用不同的道具看出来的不一样
9.S-Function的作用
https://blog.csdn.net/didi_ya/article/details/118186847
10.方差在matlab的表示
matlab中std函数用法_Chen-Sh的博客-CSDN博客_std函数matlab
11.连续模型转离散(一键生成小工具)



Matlab的Simulink【连续模型离散化】代码自动生成C语言(简明教程)_王张飞的博客-CSDN博客_simulink离散化
12.simulink离散和连续的关系
Simulink 中连续与离散模型的区别_沉沙丶的博客-CSDN博客_simulink离散系统和连续系统区别
前后欧拉法、梯形法
simulink仿真学习(关系运算及逻辑模块、离散时间积分模块)day2_天道酬勤2022的博客-CSDN博客_simulink逻辑运算模块
Matlab simulink建模与仿真视频教程_哔哩哔哩_bilibili
13.离散的状态空间方程
simulink5.5连续系统与离散系统的转换,教育,资格考试,好看视频
可以用matlab双线性变换silinear或者c2d的函数

simulink 17 状态空间模块 - 简书
simulink中的State-Space模块搭建与变量输出 - 知乎
14.子模块扩展开

15.延时
可以用
https://blog.csdn.net/u013647759/article/details/103986582
16.关于采样时间
1. sample time = -1,表示继承输入信号的(上一个模块)采样时间,若没有输入信号,继承父层模型采样时间;如果模块无输入信号且本身处于顶层模型中,则继承系统解算器的步长。
2. sample time = 0,表示连续采样时间。
3. sample time = 非零正数,例如2,3等,表示离散采样时间,例如我们输入的信号采样周期是0.01秒,那么此处的sample time就可以填成0.01。
4.sample time = Inf,无穷大采样时间,即不采样,如常数模块。
5.还可以在sample time这一栏填入一个包含两个元素的数组[sampletime,offset]。例如填入[0.2,0.01],此时表示采样周期是0.2秒,但是不是从零时刻开始采样的,而是从0.01秒处开始采样的,即采样时间点为:0.01,0.21,0.41等等。
Simulink仿真中的延时模块_jk_101的博客-CSDN博客_simulink延时模块
17.传输速率模块
Matlab simulink建模与仿真视频教程_哔哩哔哩_bilibili
matlab simulink 两个采样时间不同的系统串联工作 可以使用Rate Transition在中间连接_DKZ001的博客-CSDN博客_matlab中rate transition
快速率->慢速率 用零阶保持器(数模转换也用的)
慢速率->快速率 用延迟模块
18.根据传递函数或状态空间方程绘图
(8条消息) Matlab中lsim函数使用_jk_101的博客-CSDN博客_lsim
19.使能和触发子系统的区别
使能子系统相当于给个信号可以常开,常闭,随着给的u一直变换

而触发子系统只有设置上升、下降、双边触发.....的时候,u才会变一下然后保持


20.switch
switch case 模块如何使用

multiport switch如何使用
第一个入口是控制信号,相当于switch,下面的端口相当于case的判断值,控制信号是哪个,就输出哪一个端口对应的输入值。

21.设置某一时间段的阶跃信号
1到40s那就
step time写为1:40

22.simulink两种求均值(仿真开始到当前时刻的平均值)的方法
方法一
搭出来

注意记忆模块初值的设置,根据你自己的情况而定

方法二
用模块,但是注意模块的求均值有好几种
平均值有几种概念:
1、对于一个向量,各元素的平均值;
2、对于一个变量,从仿真开始到当前时刻的平均值;
3、对于一个变量,从当前时刻往前指定的一个时间窗口(不是从仿真开始)的平均值。
本文对应2、的求均值

最后展示波形图

发现自己搭建的和模块的求平均一样,符合预期!
请问在Simulink环境下,如何求一个变化的数值的平均数?_百度知道
23.simulink的矩阵乘法
就是这个模块

情形一
设定两个产量模块为维数相同的矩阵


结果为,正宗的矩阵乘法

情形二



结果为: 对应的元素分别相乘

24.常量模块的维数问题
当matlab生成好矩阵后,导入到simulink的产量模块

如图,为1*3
下面导入,如果不选![]()
就是正常和matlab一样的维度

但如果勾选了,则需要一个转置来恢复正常维度

25.添加data logging,即数据记录
选中想看的信号


同理选择你先看的第二、第三、....个信号
最后点击这个,

可以勾选数据方便对比

【油管搬运】MATLAB 小课堂 | 如何在 Simulink 中使用卡尔曼滤波器(野生中字)-MATLAB&Simulink_哔哩哔哩_bilibili
26.修改库的参数
系统默认的库是不太好修改的,但是依旧可以修改
首先进入库的底层

如果直接拖动是不行的,会跳出如下的提示

所以可以ctrl+L进入

点击解锁即可修改

然后再在里面点击look under mask,就可以修改了,修改值会自动同步到外边

改好后保存,出去就发现已经库修改了
如何修改MATLAB-Simulink中已有的模块
如何修改出现attempttomodifyconfigurablesubsystem的.mdl_百度知道
27.卡尔曼注意事项和simulink画图
Kalman滤波器参数分析_will-well的博客-CSDN博客_卡尔曼滤波的参数
Simulink之卡尔曼滤波 - 知乎
【入门级】学习卡尔曼滤波_Mike0922的博客-CSDN博客
28.simulink生成高斯噪声

使用Matlab产生白噪声的简单方法 - 知乎
29.simulink出图
matlab与simulink快速出图(可用于论文),matlab示波器导出图片,附带编辑教程与注意事项_哔哩哔哩_bilibili
30.整理不整洁的simulink界面(即如何快速生成bus)
选中线条,

同理其他线条也这么操作

运行后有多个维度的线条会变粗
同时发现子系统中的outport、inport也自动更新

使用总线简化子系统和模型接口 - MATLAB & Simulink - MathWorks 中国
最后
以上就是着急康乃馨最近收集整理的关于simulink学习笔记1.显示某点的值2.在有很多scope时,找不到打开的是哪一个scope,点击如图所示的标志3.保存图片4.高、低通滤波器的实现5.如何将两个不同界面的示波器画面链接到一起6.显示实时运行数值7.显示矩阵大小(即信号维度)8.系统的设置步长和scope的设置步长有什么区别9.S-Function的作用10.方差在matlab的表示11.连续模型转离散(一键生成小工具)12.simulink离散和连续的关系13.离散的状态空间方程14.子模块扩展开15.延时16.关于采样时的全部内容,更多相关simulink学习笔记1.显示某点内容请搜索靠谱客的其他文章。
发表评论 取消回复