1、将simulink文件转成其他版本,在save中选择previous version,如下图所示,就可自行选择要保存的版本。


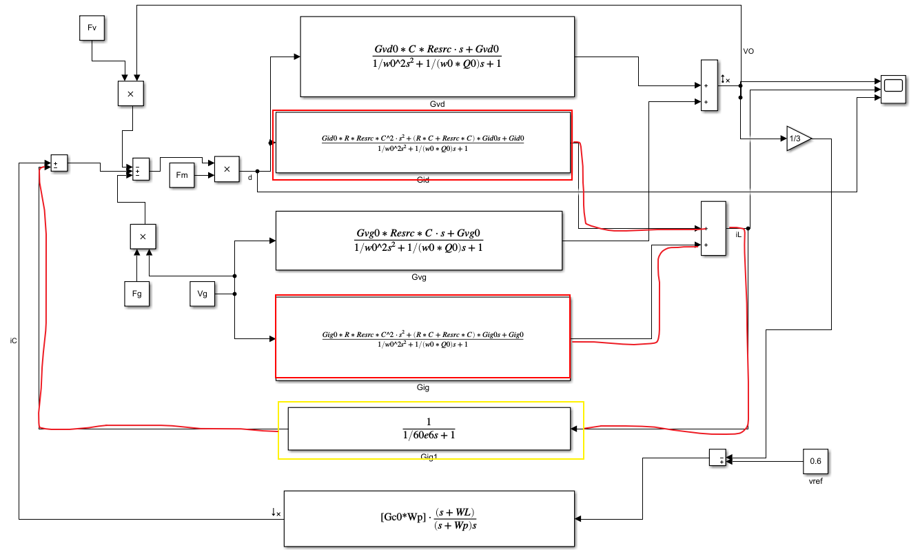
2、在simulink中做线性模型仿真时出现报错,有代数环。这是因为有系统中分子分母同阶造成的(如图中所示,两个传输函数的分子分母均同阶),在此回路中加上高频极点(极点大小应不影响回路稳定工作)即可解决。

3、线性模型中仿真时出现振荡现象,如下图所示,

可在仿真设置中将solver修改成下图所示,再仿真波形就正常了。


最后
以上就是诚心白羊最近收集整理的关于matlab仿真问题汇总(版本转换,代数环,波形振荡)的全部内容,更多相关matlab仿真问题汇总(版本转换内容请搜索靠谱客的其他文章。
本图文内容来源于网友提供,作为学习参考使用,或来自网络收集整理,版权属于原作者所有。
发表评论 取消回复