Linux之ARM(IMX6U)裸机主频和时钟配置
- 1、I.MX6U 时钟系统详解
- 1.1、系统时钟来源
- 1.2、7 路 PLL 时钟源
- 1.3、7路PLL的具体作用
- 1.4、时钟树简介
- 1.5、内核时钟设置
- 1.6、PFD 时钟设置
- 1.7、AHB、 IPG 和 PERCLK 根时钟设置
- 2、实验程序编写
- 2.1、bsp_clk.c
- 2.2、bsp_clk.h
- 2.4、main.c
- 3、编译下载验证
I.MX6U 系列标准的工作频率为 528MHz,有些型号甚至可以工作到 696MHz,但是默认的工作频率为396MHz,这就造成了浪费了,本次我们来配置主频时钟使其工作在528MHz,以及其他的外设时钟源都工作在NXP推荐的工作频率。
1、I.MX6U 时钟系统详解
I.MX6U 的系统主频为 528MHz,有些型号可以跑到 696MHz,但是默认情况下内部 boot rom 会将 I.MX6U 的主频设置为 396MHz。我们在使用 I.MX6U的时候肯定是要发挥它的最大性能,那么主频肯定要设置到 528MHz(其它型号可以设置更高,比如 696MHz),其它的外设时钟也要设置到 NXP 推荐的值。可参考NXP官方参考手册。
1.1、系统时钟来源
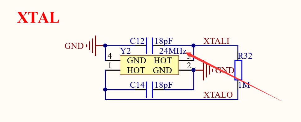
打开 I.MX6U-ALPHA 开发板原理图,开发板时钟原理图如图:


I.MX6U-ALPHA 开发板的系统时钟来源于两部分: 32.768KHz 和24MHz 的晶振,其中 32.768KHz 晶振是 I.MX6U 的 RTC 时钟源, 24MHz 晶振是 I.MX6U 内核和其它外设的时钟源。
1.2、7 路 PLL 时钟源
I.MX6U 的外设有很多,不同的外设时钟源不同, NXP 将这些外设的时钟源进行了分组,一共有 7 组,这 7 组时钟源都是从 24MHz 晶振 PLL 而来的,因此也叫做 7 组 PLL,这 7 组 PLL结构如图 :

1.3、7路PLL的具体作用
| PLL | 作用 |
|---|---|
| ARM_PLL(PLL1) | 此路 PLL 是供 ARM 内核使用的, ARM 内核时钟就是由此 PLL生成的,此 PLL 通过编程的方式最高可倍频到 1.3GHz。 |
| 528_PLL(PLL2) | 此路 PLL 也叫做 System_PLL,此路 PLL 是固定的 22 倍频,不可编程修改。因此,此路 PLL 时钟=24MHz * 22 = 528MHz,这也是为什么此 PLL 叫做 528_PLL 的原因。此 PLL 分出了 4 路 PFD,分别为: PLL2_PFD0~PLL2_PFD3,这 4 路 PFD 和 528_PLL共同作为其它很多外设的根时钟源。通常 528_PLL 和这 4 路 PFD 是 I.MX6U 内部系统总线的时钟源,比如内处理逻辑单元、 DDR 接口、 NAND/NOR 接口等等。 |
| USB1_PLL(PLL3) | 此路 PLL 主要用于 USBPHY,此 PLL 也有四路 PFD,为:PLL3_PFD0~PLL3_PFD3, USB1_PLL 是固定的 20 倍频,因此 USB1_PLL=24MHz *20=480MHz。USB1_PLL虽然主要用于USB1PHY,但是其和四路PFD同样也可以作为其他外设的根时钟源。 |
| USB2_PLL(PLL7,没有写错!就是 PLL7,虽然序号标为 4,但是实际是 PLL7) | 看名字就知道此路PLL是给USB2PHY使用的。同样的,此路PLL固定为20倍频,因此也是480MHz。 |
| ENET_PLL(PLL6) | 此路 PLL 固定为 20+5/6 倍频,因此 ENET_PLL=24MHz * (20+5/6)= 500MHz。此路 PLL 用于生成网络所需的时钟,可以在此 PLL 的基础上生成 25/50/100/125MHz的网络时钟。 |
| VIDEO_PLL(PLL5) | 此路 PLL 用于显示相关的外设,比如 LCD,此路 PLL 的倍频可以调整, PLL 的输出范围在 650MHz~1300MHz。此路 PLL 在最终输出的时候还可以进行分频,可选 1/2/4/8/16 分频。 |
| AUDIO_PLL(PLL4) | 此路 PLL 用于音频相关的外设,此路 PLL 的倍频可以调整, PLL的输出范围同样也是 650MHz~1300MHz,此路 PLL 在最终输出的时候也可以进行分频,可选1/2/4 分频 |
1.4、时钟树简介
I.MX6U 的所有外设时钟源都是从这 7 路 PLL 和有些 PLL 的PFD 而来的,这些外设究竟是如何选择 PLL 或者 PFD 的?这个就要借助《IMX6ULL 参考手册》里面的时钟树了,在“Chapter 18 Clock Controller Module (CCM)”的 18.3 小节给出了 I.MX6U详细的时钟树图,如图:

在图中一共有三部分: CLOCK_SWITCHER、 CLOCK ROOT GENERATOR 和
SYSTEM CLOCKS。其中左边的 CLOCK_SWITCHER 就是那 7 路 PLL 和8 路 PFD,右边的 SYSTEM CLOCKS 就是芯片外设,中间的 CLOCK ROOT GENERATOR 是最复杂的!这一部分就像“月老”一样, 给左边的CLOCK_SWITCHER和右边的SYSTEM CLOCKS进行牵线搭桥。外设时钟源是有多路可以选择的, CLOCK ROOT GENERATOR 就负责从 7 路PLL 和 8 路 PFD 中选择合适的时钟源给外设使用。具体操作肯定是设置相应的寄存器,我们以ESAI 这个外设为例, ESAI 的时钟图如图:

在图中我们分为了 3 部分,这三部分如下:
①、此部分是时钟源选择器, ESAI 有 4 个可选的时钟源: PLL4、 PLL5、 PLL3_PFD2 和pll3_sw_clk 。 具 体 选 择 哪 一 路 作 为 ESAI 的 时 钟 源 是 由 寄 存 器 CCM->CSCMR2 的ESAI_CLK_SEL 位来决定的,用户可以自由配置,配置如图:

②、此部分是 ESAI 时钟的前级分频,分频值由寄存器 CCM_CS1CDR 的 ESAI_CLK_PRED来确定的,可设置 1~8 分频,假如现在 PLL4=650MHz,我们选择 PLL4 作为 ESAI 时钟,前级分频选择 2 分频,那么此时的时钟就是 650/2=325MHz。
③、此部分又是一个分频器,对②中输出的时钟进一步分频,分频值由寄存器CCM_CS1CDR 的 ESAI_CLK_PODF 来决定,可设置 1~8 分频。假如我们设置为 8 分频的话,经过此分频器以后的时钟就是 325/8=40.625MHz。因此最终进入到 ESAI 外设的时钟就是40.625MHz。
其他的外设也基本类似的
1.5、内核时钟设置
I.MX6U 的时钟系统前面已经分析的差不多了,现在就可以开始设置相应的时钟频率了。先从主频开始,我们将 I.MX6U 的主频设置为 528MHz,根据时钟树可以看到ARM 内核时钟如图所示:

图中各部分详解如下:
①、内核时钟源来自于 PLL1,假如此时 PLL1 为 996MHz。
②、通过寄存器 CCM_CACRR 的 ARM_PODF 位对 PLL1 进行分频,可选择 1/2/4/8 分频,假如我们选择 2 分频,那么经过分频以后的时钟频率是 996/2=498MHz。
③、大家不要被此处的 2 分频给骗了,此处没有进行 2 分频(我就被这个 2 分频骗了好久,
主频一直配置不正确! )。
④、经过第②步 2 分频以后的 498MHz 就是 ARM 的内核时钟,也就是 I.MX6U 的主频。
经过上面几步的分析可知,假如我们要设置内核主频为 528MHz,那么 PLL1 可以设置为1056MHz,寄存器 CCM_CACRR 的 ARM_PODF 位设置为 2 分频即可。同理,如果要将主频设置为 696MHz,那么 PLL1 就可以设置为 696MHz, CCM_CACRR 的 ARM_PODF 设置为 1 分频即可。现在问题很清晰了,寄存器 CCM_CACCR 的 ARM_PODF 位很好设置, PLL1 的频率可以通过寄存器CCM_ANALOG_PLL_ARMn 来设置。接下来详细的看一下 CCM_CACRR 和 CCM_ANALOG_PLL_ARMn 这两个寄存器, CCM_CACRR 寄存器结构如图所示:

寄存器 CCM_CACRR 只有 ARM_PODF 位,可以设置为 0~7,分别对应 1~8 分频。如果要设置为2分频的话CCM_CACCR就要设置为1。
再来看一下寄存器CCM_ANALOG_PLL_ARMn,此寄存器结构如图所示:


在寄存器 CCM_ANALOG_PLL_ARMn 中重要的位如下:
| 位 | 功能 |
|---|---|
| ENABLE | 时钟输出使能位,此位设置为 1 使能 PLL1 输出,如果设置为 0 的话就关闭 PLL1输出。 |
| DIV_SELECT | 此位设置 PLL1 的输出频率,可设置范围为: 54~108, PLL1 CLK = Fin *div_seclec/2.0, Fin=24MHz。如果 PLL1 要输出 1056MHz 的话, div_select 就要设置为 88。 |
在修改 PLL1 时钟频率的时候我们需要先将内核时钟源改为其他的时钟源, PLL1 可选择的时钟源如图所示:

①、 pll1_sw_clk 也就是 PLL1 的最终输出频率。
②、此处是一个选择器,选择 pll1_sw_clk 的时钟源,由寄存器 CCM_CCSR 的PLL1_SW_CLK_SEL 位决定 pll1_sw_clk 是选择 pll1_main_clk 还是 step_clk。正常情况下应该选择 pll1_main_clk,但是如果要对 pll1_main_clk(PLL1)的频率进行调整的话,比如我们要设置PLL1=1056MHz,此时就要先将 pll1_sw_clk 切换到 step_clk 上。等 pll1_main_clk 调整完成以后再切换回来。
③、此处也是一个选择器,选择 step_clk 的时钟源,由寄存器 CCM_CCSR 的 STEP_SEL 位来决定 step_clk 是选择 osc_clk 还是 secondary_clk。一般选择 osc_clk,也就是 24MHz 的晶振。这里我们就用到了一个寄存器 CCM_CCSR,此寄存器结构如图所示:

寄存器 CCM_CCSR 我们只用到了 STEP_SEL、 PLL1_SW_CLK_SEL 这两个位,一个是用来选择 step_clk 时钟源的,一个是用来选择 pll1_sw_clk 时钟源的。
到这里,修改 I.MX6U 主频的步骤就很清晰了,修改步骤如下:
①、 设置寄存器 CCSR 的 STEP_SEL 位,设置 step_clk 的时钟源为 24M 的晶振。
②、设置寄存器 CCSR 的 PLL1_SW_CLK_SEL 位,设置 pll1_sw_clk 的时钟源为step_clk=24MHz,通过这一步我们就将 I.MX6U 的主频先设置为 24MHz,直接来自于外部的24M 晶振。
③、设置寄存器 CCM_ANALOG_PLL_ARMn,将 pll1_main_clk(PLL1)设置为 1056MHz。
④、设置寄存器 CCSR 的 PLL1_SW_CLK_SEL 位,重新将 pll1_sw_clk 的时钟源切换回pll1_main_clk,切换回来以后的 pll1_sw_clk 就等于 1056MHz。
⑤、最后设置寄存器 CCM_CACRR 的 ARM_PODF 为 2 分频, I.MX6U 的内核主频就为1056/2=528MHz。
1.6、PFD 时钟设置
设置好主频以后我们还需要设置好其他的 PLL 和 PFD 时钟,PLL1 已经设置了,PLL2、 PLL3 和 PLL7 固定为 528MHz、 480MHz 和 480MHz, PLL4~PLL6 都是针对特殊外设的,用到的时候再设置。因此,接下来重点就是设置 PLL2 和 PLL3 的各自 4 路 PFD, NXP 推荐的这 8 路 PFD 频率如表所示:
| PFD | NXP推荐频率值 |
|---|---|
| PLL2_PFD0 | 352MHz |
| PLL2_PFD1 | 594MHz |
| PLL2_PFD2 | 400MHz(实际为 396MHz) |
| PLL2_PFD3 | 297MHz |
| PLL3_PFD0 | 720MHz |
| PLL3_PFD1 | 540MHz |
| PLL3_PFD2 | 508.2MHz |
| PLL3_PFD3 | 454.7MHz |
先设置 PLL2 的 4 路 PFD 频率,用到寄存器是 CCM_ANALOG_PFD_528n,寄存器结构如图所示:

从图可以看出,寄存器 CCM_ANALOG_PFD_528n 其实分为四组,分别对应PFD0~PFD3,每组 8 个 bit,我们就以 PFD0 为例,看一下如何设置 PLL2_PFD0 的频率。 PFD0对应的寄存器位如下:
| 寄存器位 | 描述 |
|---|---|
| PFD0_FRAC | PLL2_PFD0 的分频数, PLL2_PFD0 的计算公式为 528 * 18 / PFD0_FRAC,此为 可 设 置 的 范 围 为 12~35 。 如 果 PLL2_PFD0 的 频 率 要 设 置 为 352MHz 的 话PFD0_FRAC=528*18/352=27。 |
| PFD0_STABLE | 此位为只读位,可以通过读取此位判断 PLL2_PFD0 是否稳定。 |
| PFD0_CLKGATE | PLL2_PFD0 输出使能位,为 1 的时候关闭 PLL2_PFD0 的输出,为 0 的时候使能输出。 |
如果我们要设置 PLL2_PFD0 的频率为 352MHz 的话就需要设置 PFD0_FRAC 为 27,PFD0_CLKGATE 为 0 。 PLL2_PFD1~PLL2_PFD3 设 置 类 似 , 频 率 计 算 公 式 都 是528*18/PFDX_FRAC(X=1~3) , 因 此 PLL2_PFD1=594MHz 的 话 , PFD1_FRAC=16 ;PLL2_PFD2=400MHz 的话 PFD2_FRAC 不能整除,因此取最近的整数值,即 PFD2_FRAC=24,这样 PLL2_PFD2 实际为 396MHz; PLL2_PFD3=297MHz 的话, PFD3_FRAC=32。
接 下 来 设 置 PLL3_PFD0~PLL3_PFD3 这 4 路 PFD 的 频 率 , 使 用 到 的 寄 存 器 是CCM_ANALOG_PFD_480n,此寄存器结构如图所示:

从图可以看出,寄存器 CCM_ANALOG_PFD_480n 和 CCM_ANALOG_PFD_528n的结构是一模一样的,只是一个是 PLL2 的,一个是 PLL3 的。寄存器位的含义也是一样的,只是 频 率 计 算 公 式 不 同 , 比 如 PLL3_PFDX=480*18/PFDX_FRAC(X=0~3) 。 如 果PLL3_PFD0=720MHz 的话, PFD0_FRAC=12;如果 PLL3_PFD1=540MHz 的话, PFD1_FRAC=16;如果 PLL3_PFD2=508.2MHz 的话, PFD2_FRAC=17;如果 PLL3_PFD3=454.7MHz 的话,PFD3_FRAC=19。
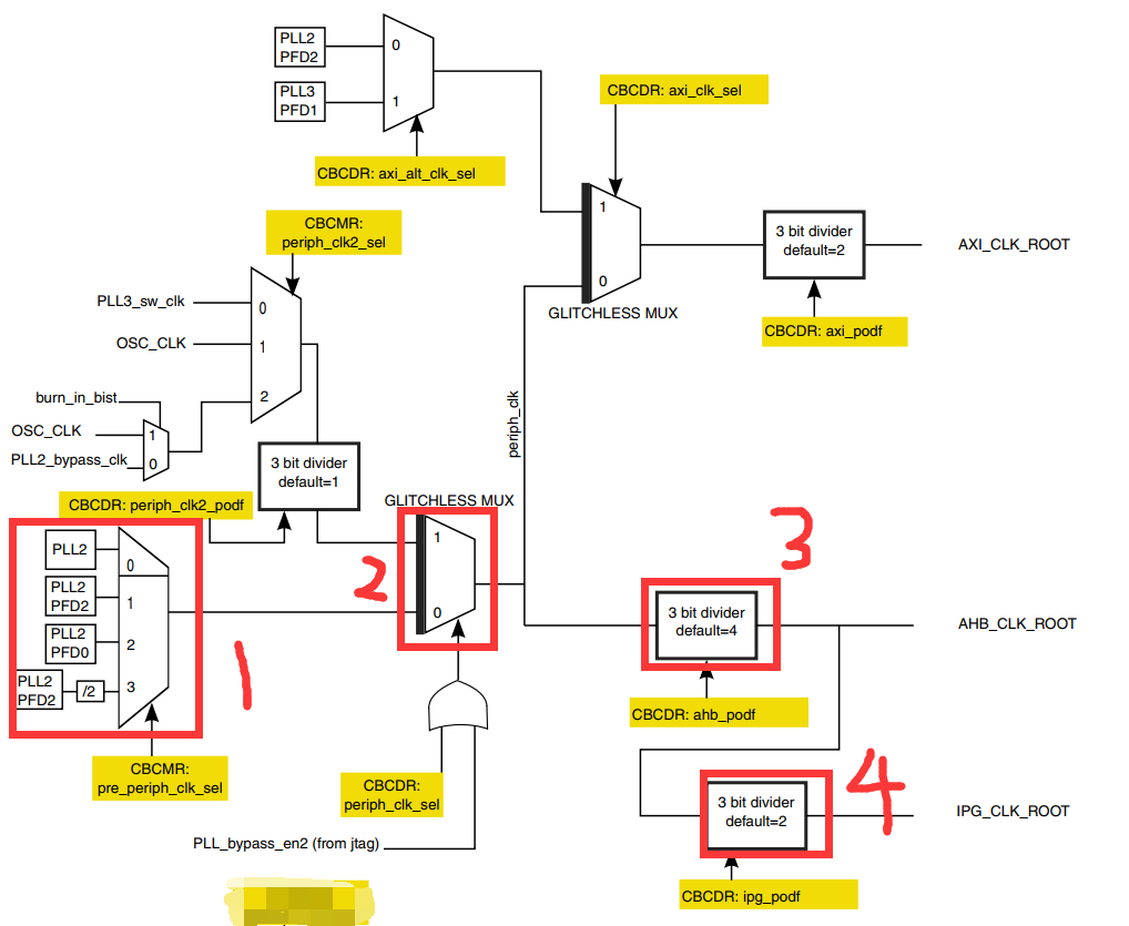
1.7、AHB、 IPG 和 PERCLK 根时钟设置

7 路 PLL 和 8 路 PFD 设置完成以后最后还需要设置 AHB_CLK_ROOT 和 IPG_CLK_ROOT
的时钟, I.MX6U 外设根时钟可设置范围如图所示:


图给出了大多数外设的根时钟设置范围, AHB_CLK_ROOT 最高可以设置 132MHz,IPG_CLK_ROOT和PERCLK_CLK_ROOT最高可以设置66MHz。那我们就将AHB_CLK_ROOT、IPG_CLK_ROOT 和 PERCLK_CLK_ROOT 分 别 设 置 为 132MHz 、 66MHz 、 66MHz 。AHB_CLK_ROOT 和 IPG_CLK_ROOT 的涉及如下图所示:

①、此选择器用来选择 pre_periph_clk 的时钟源,可以选择 PLL2、 PLL2_PFD2、 PLL2_PFD0和 PLL2_PFD2/2。寄存器 CCM_CBCMR 的 PRE_PERIPH_CLK_SEL 位决定选择哪一个,默认选择 PLL2_PFD2,因此 pre_periph_clk=PLL2_PFD2=396MHz。
②、此选择器用来选择 periph_clk 的时钟源,由寄存器 CCM_CBCDR 的 PERIPH_CLK_SEL位与 PLL_bypass_en2 组成的或来选择。当 CCM_CBCDR 的 PERIPH_CLK_SEL 位为 0 的时候periph_clk=pr_periph_clk=396MHz。
③、通过 CBCDR 的 AHB_PODF 位来设置 AHB_CLK_ROOT 的分频值,可以设置 1~8 分频,如果想要 AHB_CLK_ROOT=132MHz 的话就应该设置为 3 分频: 396/3=132MHz。图 16.1.2中虽然写的是默认 4 分频,但是 I.MX6U 的内部 boot rom 将其改为了 3 分频!
④、通过 CBCDR 的 IPG_PODF 位来设置 IPG_CLK_ROOT 的分频值,可以设置 1~4 分频,IPG_CLK_ROOT 时钟源是 AHB_CLK_ROOT,要想 IPG_CLK_ROOT=66MHz 的话就应该设置2 分频: 132/2=66MHz。
最后要设置的就是 PERCLK_CLK_ROOT 时钟频率,其时钟结构图如下图所示:

从 上图可 以 看 出 , PERCLK_CLK_ROOT 来 源 有 两 种 : OSC(24MHz) 和IPG_CLK_ROOT,由寄存器 CCM_CSCMR1 的 PERCLK_CLK_SEL 位来决定,如果为 0 的话PERCLK_CLK_ROOT 的 时 钟 源 就 是 IPG_CLK_ROOT=66MHz 。 可 以 通 过 寄 存 器CCM_CSCMR1 的 PERCLK_PODF 位来设置分频,如果要设置 PERCLK_CLK_ROOT 为 66MHz的话就要设置为 1 分频。
在上面的设置中用到了三个寄存器: CCM_CBCDR、 CCM_CBCMR 和 CCM_CSCMR1,我们依次来看一下这些寄存器, CCM_CBCDR 寄存器结构如图所示:

寄存器 CCM_CBCDR 各个位的含义如下:
| 位 | 含义 |
|---|---|
| PERIPH_CLK2_PODF | periph2 时钟分频,可设置 0~7,分别对应 1~8 分频。 |
| PERIPH2_CLK_SEL | 选择 peripheral2 的主时钟,如果为 0 的话选择 PLL2,如果为 1 的话选择 periph2_clk2_clk。修改此位会引起一次与 MMDC 的握手,所以修改完成以后要等待握手完成,握手完成信号由寄存器 CCM_CDHIPR 中指定位表示。 |
| PERIPH_CLK_SEL | peripheral 主时钟选择,如果为 0 的话选择 PLL2,如果为 1 的话选择 periph_clk2_clock。修改此位会引起一次与 MMDC 的握手,所以修改完成以后要等待握手完成,握手完成信号由寄存器 CCM_CDHIPR 中指定位表示。 |
| AXI_PODF | axi 时钟分频,可设置 0~7,分别对应 1~8 分频。 |
| AHB_PODF | ahb 时钟分频,可设置 0~7,分别对应 1~8 分频。修改此位会引起一次与MMDC 的握手,所以修改完成以后要等待握手完成,握手完成信号由寄存器 CCM_CDHIPR 中指定位表示。 |
| IPG_PODF | ipg 时钟分频,可设置 0~3,分别对应 1~4 分频。 |
| AXI_ALT_CLK_SEL | axi_alt 时钟选择,为 0 的话选择 PLL2_PFD2,如果为 1 的话选择PLL3_PFD1。 |
| AXI_CLK_SEL | axi 时钟源选择,为 0 的话选择 periph_clk,为 1 的话选择 axi_alt 时钟。 |
| FABRIC_MMDC_PODF | fabric/mmdc 时钟分频设置,可设置 0~7,分别对应 1~8 分频。 |
| PERIPH2_CLK2_PODF | periph2_clk2 的时钟分频,可设置 0~7,分别对应 1~8 分频。 |
接下来看一下寄存器 CCM_CBCMR,寄存器结构如下图所示:

寄存器 CCM_CBCMR 各个位的含义如下:
| 位 | 含义 |
|---|---|
| LCDIF1_PODF | lcdif1 的时钟分频,可设置 0~7,分别对应 1~8 分频。 |
| PRE_PERIPH2_CLK_SEL | pre_periph2 时钟源选择, 00 选择 PLL2, 01 选择 PLL2_PFD2,10 选择 PLL2_PFD0, 11 选择 PLL4。 |
| PERIPH2_CLK2_SEL | periph2_clk2 时钟源选择为 0 的时候选择 pll3_sw_clk,为 1 的时候选择 OSC。 |
| PRE_PERIPH_CLK_SEL | pre_periph 时钟源选择, 00 选择 PLL2, 01 选择 PLL2_PFD2, 10 选择 PLL2_PFD0, 11 选择 PLL2_PFD2/2。 |
| PERIPH_CLK2_SEL | peripheral_clk2 时钟源选择, 00 选择 pll3_sw_clk, 01 选择 osc_clk,10 选择 pll2_bypass_clk。 |
最后看一下寄存器 CCM_CSCMR1,寄存器结构如下图所示:

此寄存器主要用于外设时钟源的选择,比如 QSPI1、 ACLK、 GPMI、 BCH 等外设,我们重点看一下下面两个位:
| 位 | 描述 |
|---|---|
| PERCLK_CK_SEL | perclk 时钟源选择,为 0 的话选择 ipg clk,为 1 的话选择 osc clk。 |
| PERCLK_PODF | perclk 的时钟分频,可设置 0~7,分别对应 1~8 分频。 |
在修改如下时钟选择器或者分频器的时候会引起与 MMDC 的握手发生:
①、 mmdc_podf
②、 periph_clk_sel
③、 periph2_clk_sel
④、 arm_podf
⑤、 ahb_podf
发生握手信号以后需要等待握手完成,寄存器 CCM_CDHIPR 中保存着握手信号是否完成,如果相应的位为 1 的话就表示握手没有完成,如果为 0 的话就表示握手完成,很简单,这里就不详细的列举寄存器 CCM_CDHIPR 中的各个位了。
另外在修改 arm_podf 和 ahb_podf 的时候需要先关闭其时钟输出,等修改完成以后再打开,否则的话可能会出现在修改完成以后没有时钟输出的问题。本教程需要修改寄存器CCM_CBCDR 的 AHB_PODF 位来设置 AHB_ROOT_CLK 的时钟,所以在修改之前必须先关闭AHB_ROOT_CLK 的输出。但是笔者没有找到相应的寄存器,因此目前没法关闭,那也就没法设置 AHB_PODF 了。不过 AHB_PODF 内部 boot rom 设置为了 3 分频,如果 pre_periph_clk 的时钟源选择 PLL2_PFD2 的话, AHB_ROOT_CLK 也是 396MHz/3=132MHz。
2、实验程序编写
我们在上一次实验的基础上(Linux之ARM(MX6U)裸机按键输入实验(GPIO的输出与输入))进行修改.
2.1、bsp_clk.c
#include "bsp_clk.h"
/*使能外设时钟*/
void clk_enable(void)
{
CCM->CCGR0 =0xFFFFFFFF;
CCM->CCGR1 =0xFFFFFFFF;
CCM->CCGR2 =0xFFFFFFFF;
CCM->CCGR3 =0xFFFFFFFF;
CCM->CCGR4 =0xFFFFFFFF;
CCM->CCGR5 =0xFFFFFFFF;
CCM->CCGR6 =0xFFFFFFFF;
}
/*
* @description : 初始化系统时钟 528Mhz,并且设置 PLL2 和 PLL3 各个
* PFD 时钟,所有的时钟频率均按照 I.MX6U 官方手册推荐的值.
* @param : 无
* @return : 无
*/
void imx6u_clkinit(void)
{
/* 1、设置 ARM 内核时钟为 528MHz */
/* 1.1、判断当使用哪个时钟源启动的,正常情况下是由 pll1_sw_clk 驱动的,而
* pll1_sw_clk 有两个来源: pll1_main_clk 和 step_clk, 如果要
* 让 I.MX6ULL 跑到 528M, 那必须选择 pll1_main_clk 作为 pll1 的时钟
* 源。 如果我们要修改 pll1_main_clk 时钟的话就必须先将 pll1_sw_clk 从
* pll1_main_clk 切换到 step_clk,当修改完以后再将 pll1_sw_clk 切换
* 回 pll1_main_cl, step_clk 等于 24MHz。
*/
unsigned int reg = 0;
if((((CCM->CCSR)>>2) & 0x1) ==0)
{
CCM->CCSR &= ~(1 << 8); /* 配置 step_clk 时钟源为 24MHz OSC */
CCM->CCSR |= (1 << 2); /* 配置 pll1_sw_clk 时钟源为 step_clk */
}
/* 1.2、设置 pll1_main_clk 为 1056MHz,也就是 528*2=1056MHZ,
* 因为 pll1_sw_clk 进 ARM 内核的时候会被二分频!
* 配置 CCM_ANALOG->PLL_ARM 寄存器
* bit13: 1 使能时钟输出
* bit[6:0]: 88, 由公式: Fout = Fin * div_select / 2.0,
* 1056=24*div_select/2.0, 得出: div_select=88。
*/
CCM_ANALOG->PLL_ARM = (1 << 13) | ((88 << 0) & 0X7F);
CCM->CCSR &= ~(1 << 2); /* 将 pll_sw_clk 时钟切换回 pll1_main_clk */
CCM->CACRR = 1; /* ARM 内核时钟为 pll1_sw_clk/2=1056/2=528Mhz */
/* 2、设置 PLL2(SYS PLL)各个 PFD */
reg = CCM_ANALOG->PFD_528;
reg &= ~(0x3f3f3f3f); /* 清除原来的设置 */
reg |= (32<<24); /* PLL2_PFD3=528*18/32=297Mhz */
reg |= (24<<16); /* PLL2_PFD2=528*18/24=396Mhz */
reg |= (16<<8); /* PLL2_PFD1=528*18/16=594Mhz */
reg |= (27<<0); /* PLL2_PFD0=528*18/27=352Mhz */
CCM_ANALOG->PFD_528 = reg; /* 设置 PLL2_PFD0~3 */
/* 3、设置 PLL3(USB1)各个 PFD */
reg =0; /* 清零reg */
reg = CCM_ANALOG->PFD_480; /* 清除原来的设置 */
reg &= ~(0x3f3f3f3f);
reg |= (19<<24); /* PLL3_PFD3=480*18/19=454.74Mhz */
reg |= (17<<16); /* PLL3_PFD2=480*18/17=508.24Mhz */
reg |= (16<<8); /* PLL3_PFD1=480*18/16=540Mhz */
reg |= (12<<0); /* PLL3_PFD0=480*18/12=720Mhz */
CCM_ANALOG->PFD_480 = reg; /* 设置 PLL3_PFD0~3 */
/* 4、设置 AHB 时钟 最小 6Mhz, 最大 132Mhz */
CCM->CBCMR &= ~(3<<18); /* 清除设置*/
CCM->CBCMR |= (1<<18); /* pre_periph_clk=PLL2_PFD2=396MHz */
CCM->CBCDR &= ~(1<<25); /* periph_clk=pre_periph_clk=396MHz */
while(CCM->CDHIPR & (1 << 5)); /* 等待握手完成 */
/* 修改 AHB_PODF 位的时候需要先禁止 AHB_CLK_ROOT 的输出,但是
* 我没有找到关闭 AHB_CLK_ROOT 输出的的寄存器,所以就没法设置。
* 下面设置 AHB_PODF 的代码仅供学习参考不能直接拿来使用!!
* 内部 boot rom 将 AHB_PODF 设置为了 3 分频,即使我们不设置 AHB_PODF,
* AHB_ROOT_CLK 也依旧等于 396/3=132Mhz。
*/
#if 0
/* 要先关闭 AHB_ROOT_CLK 输出,否则时钟设置会出错 */
CCM->CBCDR &= ~(7 << 10); /* CBCDR 的 AHB_PODF 清零 */
CCM->CBCDR |= (2 << 10); /* AHB_PODF 3 分频, AHB_CLK_ROOT=132MHz */
while(CCM->CDHIPR & (1 << 5)); /* 等待握手完成 */
#endif
/* 5、设置 IPG_CLK_ROOT 最小 3Mhz,最大 66Mhz */
CCM->CBCDR &= ~(3<<8); /* CBCDR 的 IPG_PODF 清零 */
CCM->CBCDR |= (1<<8); /* IPG_PODF 2 分频, IPG_CLK_ROOT=66MHz */
/* 6、设置 PERCLK_CLK_ROOT 时钟 */
CCM->CSCMR1 &= ~(1<<6); /* PERCLK_CLK_ROOT 时钟源为 IPG */
CCM->CSCMR1 &= ~(63 << 0);
}
bsp_clk.c 中一共有两个函数: clk_enable 和 imx6u_clkinit,其中函数 clk_enable 就是使能 I.MX6U 的所有外设时钟。函数 imx6u_clkinit 先设置系统主频为 528MHz,然后根据我们分析的 I.MX6U 时钟系统来设置 8 路 PFD,最后设置 AHB、 IPG 和 PERCLK 的时钟频率。
2.2、bsp_clk.h
#ifndef __BSP_CLK_H
#define __BSP_CLK_H
#include "imx6ul.h"
void clk_enable(void);
void imx6u_clkinit(void);
#endif // !__BSP_CLK_H
在 bsp_clk.h 文件中添加函数 imx6u_clkinit 的声明
2.4、main.c
修改 main.c 文件,在 main 函数里面调用 imx6u_clkinit 来初始化时钟,代码如下:
#include "main.h"
int main()
{
int i=0;
int keyvalue=0;
unsigned char led_status= OFF;
unsigned char beep_status= OFF;
imx6u_clkinit(); /* 初始化系统时钟 */
clk_enable(); //使能外设时钟
led_init(); //初始化LED
init_beep();//初始化蜂鸣器
key_init(); //初始化key
while(1)
{
keyvalue = key_get_value();
if(keyvalue)
{
switch (keyvalue)
{
case KEY_VALUE:
beep_status=!beep_status;
beep_switch(beep_status);
break;
default:
break;
}
}
i++;
if(i == 50)
{
i=0;
led_status=!led_status;
led_switch(LED0,led_status);
}
delay(10);
}
return 0;
}
3、编译下载验证
具体所有代码在GitHub:裸机主频时钟配置
使用 Make 命令编译代码,编译成功以后使用软件 imxdownload 将编译完成的 clk.bin 文件下载到 SD 卡中,命令如下:
chmod 777 imxdownload //给予 imxdownload 可执行权限,一次即可
./imxdownload clk.bin /dev/sdd //烧写到 SD 卡中
烧写成功以后将 SD 卡插到开发板的 SD 卡槽中,然后复位开发板。本试验效果其实和试验“7_key”一样,但是 LED 灯的闪烁频率相比试验“7_key”要快一点。因为试验“7_key”的主频是 396MHz,而本试验的主频被配置成了 528MHz,因此代码执行速度会变快,所以延时函数的运行就会加快。
最后
以上就是柔弱抽屉最近收集整理的关于Linux之ARM(IMX6U)裸机主频和时钟配置1、I.MX6U 时钟系统详解2、实验程序编写3、编译下载验证的全部内容,更多相关Linux之ARM(IMX6U)裸机主频和时钟配置1、I.MX6U内容请搜索靠谱客的其他文章。
发表评论 取消回复