Simulink是美国Mathworks公司推出的MATLAB中的一种可视化仿真工具。Simulink是一个模块图环境,用于多域仿真以及基于模型的设计。它支持系统设计、仿真、自动代码生成以及嵌入式系统的连续测试和验证。Simulink提供图形编辑器、可自定义的模块库以及求解器,能够进行动态系统建模和仿真,功能强大,应用领域广泛。

参考前文。光流场的应用。

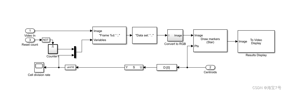
子框架

模型搭载过程

模型特点:
1.丰富的可扩充的预定义模块库
2.交互式的图形编辑器来组合和管理直观的模块图
3.以设计功能的层次性来分割模型,实现对复杂设计的管理
4.通过Model Explorer 导航、创建、配置、搜索模型中的任意信号、参数、属性,生成模型代码
5.提供API用于与其他仿真程序的连接或与手写代码集成
6.图形化的调试器和剖析器来检查仿真结果,诊断设计的性能和异常行为
7.可访问MATLAB从而对结果进行分析与可视化,定制建模环境,定义信号参数和测试数据
如下是模型的前三百行代码:
Model {
Name "cellcounting"
Version 7.9
MdlSubVersion 0
GraphicalInterface {
NumRootInports 0
NumRootOutports 0
ParameterArgumentNames ""
ComputedModelVersion "1.230"
NumModelReferences 0
NumTestPointedSignals 0
}
SavedCharacterEncoding "GBK"
SaveDefaultBlockParams on
ScopeRefreshTime 0.035000
OverrideScopeRefreshTime on
DisableAllScopes off
DataTypeOverride "UseLocalSettings"
DataTypeOverrideAppliesTo "AllNumericTypes"
MinMaxOverflowLogging "UseLocalSettings"
MinMaxOverflowArchiveMode "Overwrite"
FPTRunName "Active"
MaxMDLFileLineLength 120
Created "Mon Sep 20 13:18:37 2004"
Creator "The MathWorks Inc."
UpdateHistory "UpdateHistoryNever"
ModifiedByFormat "%<Auto>"
LastModifiedBy "Dynamic"
ModifiedDateFormat "%<Auto>"
LastModifiedDate "Sat Dec 27 18:45:16 2014"
RTWModifiedTimeStamp 341606714
ModelVersionFormat "1.%<AutoIncrement:230>"
ConfigurationManager "None"
SampleTimeColors off
SampleTimeAnnotations off
LibraryLinkDisplay "none"
WideLines off
ShowLineDimensions off
ShowPortDataTypes off
ShowDesignRanges off
ShowLoopsOnError on
IgnoreBidirectionalLines off
ShowStorageClass off
ShowTestPointIcons on
ShowSignalResolutionIcons on
ShowViewerIcons on
SortedOrder off
ExecutionContextIcon off
ShowLinearizationAnnotations on
BlockNameDataTip off
BlockParametersDataTip off
BlockDescriptionStringDataTip off
ToolBar on
StatusBar on
BrowserShowLibraryLinks off
BrowserLookUnderMasks off
SimulationMode "normal"
LinearizationMsg "none"
Profile off
ParamWorkspaceSource "MATLABWorkspace"
AccelSystemTargetFile "accel.tlc"
AccelTemplateMakefile "accel_default_tmf"
AccelMakeCommand "make_rtw"
TryForcingSFcnDF off
RecordCoverage off
CovPath "/"
CovSaveName "covdata"
CovMetricSettings "dw"
CovNameIncrementing off
CovHtmlReporting on
CovForceBlockReductionOff on
covSaveCumulativeToWorkspaceVar on
CovSaveSingleToWorkspaceVar on
CovCumulativeVarName "covCumulativeData"
CovCumulativeReport off
CovReportOnPause on
CovModelRefEnable "Off"
CovExternalEMLEnable off
ExtModeBatchMode off
ExtModeEnableFloating on
ExtModeTrigType "manual"
ExtModeTrigMode "normal"
ExtModeTrigPort "1"
ExtModeTrigElement "any"
ExtModeTrigDuration 1000
ExtModeTrigDurationFloating "auto"
ExtModeTrigHoldOff 0
ExtModeTrigDelay 0
ExtModeTrigDirection "rising"
ExtModeTrigLevel 0
ExtModeArchiveMode "off"
ExtModeAutoIncOneShot off
ExtModeIncDirWhenArm off
ExtModeAddSuffixToVar off
ExtModeWriteAllDataToWs off
ExtModeArmWhenConnect on
ExtModeSkipDownloadWhenConnect off
ExtModeLogAll on
ExtModeAutoUpdateStatusClock off
BufferReuse on
ShowModelReferenceBlockVersion off
ShowModelReferenceBlockIO off
Array {
Type "Handle"
Dimension 1
Simulink.ConfigSet {
$ObjectID 1
Version "1.12.0"
Array {
Type "Handle"
Dimension 8
Simulink.SolverCC {
$ObjectID 2
Version "1.12.0"
StartTime "0.0"
StopTime "inf"
AbsTol "auto"
FixedStep "auto"
InitialStep "auto"
MaxNumMinSteps "-1"
MaxOrder 5
ZcThreshold "auto"
ConsecutiveZCsStepRelTol "10*128*eps"
MaxConsecutiveZCs "1000"
ExtrapolationOrder 4
NumberNewtonIterations 1
MaxStep "auto"
MinStep "auto"
MaxConsecutiveMinStep "1"
RelTol "1e-3"
SolverMode "Auto"
EnableConcurrentExecution off
ConcurrentTasks off
Solver "FixedStepDiscrete"
SolverName "FixedStepDiscrete"
SolverJacobianMethodControl "auto"
ShapePreserveControl "DisableAll"
ZeroCrossControl "UseLocalSettings"
ZeroCrossAlgorithm "Nonadaptive"
AlgebraicLoopSolver "TrustRegion"
SolverResetMethod "Fast"
PositivePriorityOrder off
AutoInsertRateTranBlk off
SampleTimeConstraint "Unconstrained"
InsertRTBMode "Whenever possible"
}
Simulink.DataIOCC {
$ObjectID 3
Version "1.12.0"
Decimation "1"
ExternalInput "[t, u]"
FinalStateName "xFinal"
InitialState "xInitial"
LimitDataPoints on
MaxDataPoints "1000"
LoadExternalInput off
LoadInitialState off
SaveFinalState off
SaveCompleteFinalSimState off
SaveFormat "Array"
SignalLoggingSaveFormat "ModelDataLogs"
SaveOutput off
SaveState off
SignalLogging off
DSMLogging on
InspectSignalLogs off
SaveTime off
ReturnWorkspaceOutputs off
StateSaveName "xout"
TimeSaveName "tout"
OutputSaveName "yout"
SignalLoggingName "logsout"
DSMLoggingName "dsmout"
OutputOption "RefineOutputTimes"
OutputTimes "[]"
ReturnWorkspaceOutputsName "out"
Refine "1"
}
Simulink.OptimizationCC {
$ObjectID 4
Version "1.12.0"
Array {
Type "Cell"
Dimension 4
Cell "ZeroExternalMemoryAtStartup"
Cell "ZeroInternalMemoryAtStartup"
Cell "NoFixptDivByZeroProtection"
Cell "OptimizeModelRefInitCode"
PropName "DisabledProps"
}
BlockReduction on
BooleanDataType on
ConditionallyExecuteInputs on
InlineParams off
UseIntDivNetSlope off
UseFloatMulNetSlope off
UseSpecifiedMinMax off
InlineInvariantSignals on
OptimizeBlockIOStorage on
BufferReuse on
EnhancedBackFolding off
StrengthReduction off
ExpressionFolding on
BooleansAsBitfields off
BitfieldContainerType "uint_T"
EnableMemcpy on
MemcpyThreshold 64
PassReuseOutputArgsAs "Structure reference"
ExpressionDepthLimit 2147483647
FoldNonRolledExpr on
LocalBlockOutputs on
RollThreshold 5
SystemCodeInlineAuto off
StateBitsets off
DataBitsets off
UseTempVars off
ZeroExternalMemoryAtStartup on
ZeroInternalMemoryAtStartup on
InitFltsAndDblsToZero on
NoFixptDivByZeroProtection off
EfficientFloat2IntCast off
EfficientMapNaN2IntZero on
OptimizeModelRefInitCode off
LifeSpan "inf"
MaxStackSize "Inherit from target"
BufferReusableBoundary off
SimCompilerOptimization "Off"
AccelVerboseBuild off
ParallelExecutionInRapidAccelerator on
}
Simulink.DebuggingCC {
$ObjectID 5
Version "1.12.0"
RTPrefix "error"
ConsistencyChecking "none"
ArrayBoundsChecking "none"
SignalInfNanChecking "none"
SignalRangeChecking "none"
ReadBeforeWriteMsg "UseLocalSettings"
WriteAfterWriteMsg "UseLocalSettings"
WriteAfterReadMsg "UseLocalSettings"
AlgebraicLoopMsg "warning"
ArtificialAlgebraicLoopMsg "warning"
SaveWithDisabledLinksMsg "warning"
SaveWithParameterizedLinksMsg "warning"
CheckSSInitialOutputMsg on
UnderspecifiedInitializationDetection "Classic"
MergeDetectMultiDrivingBlocksExec "none"
CheckExecutionContextPreStartOutputMsg off
CheckExecutionContextRuntimeOutputMsg off
SignalResolutionControl "TryResolveAllWithWarning"
BlockPriorityViolationMsg "warning"
MinStepSizeMsg "warning"
TimeAdjustmentMsg "none"
MaxConsecutiveZCsMsg "error"
MaskedZcDiagnostic "warning"
IgnoredZcDiagnostic "warning"
SolverPrmCheckMsg "warning"
InheritedTsInSrcMsg "warning"
DiscreteInheritContinuousMsg "warning"
MultiTaskDSMMsg "warning"
MultiTaskCondExecSysMsg "none"
MultiTaskRateTransMsg "error"
SingleTaskRateTransMsg "none"
TasksWithSamePriorityMsg "warning"
SigSpecEnsureSampleTimeMsg "warning"
CheckMatrixSingularityMsg "none"
IntegerOverflowMsg "warning"
Int32ToFloatConvMsg "warning"
ParameterDowncastMsg "error"
ParameterOverflowMsg "error"
ParameterUnderflowMsg "none"
ParameterPrecisionLossMsg "warning"
ParameterTunabilityLossMsg "warning"
FixptConstUnderflowMsg "none"
FixptConstOverflowMsg "none"
FixptConstPrecisionLossMsg "none"
UnderSpecifiedDataTypeMsg "none"
UnnecessaryDatatypeConvMsg "none"
VectorMatrixConversionMsg "none"
InvalidFcnCallConnMsg "error"
FcnCallInpInsideContextMsg "Use local settings"
SignalLabelMismatchMsg "none"
UnconnectedInputMsg "warning"
UnconnectedOutputMsg "warning"
UnconnectedLineMsg "warning"
SFcnCompatibilityMsg "none"
FrameProcessingCompatibilityMsg "warning"
UniqueDataStoreMsg "none"
BusObjectLabelMismatch "none"
RootOutportRequireBusObject "warning"
AssertControl "UseLocalSettings"
EnableOverflowDetection off
ModelReferenceIOMsg "none"
ModelReferenceMultiInstanceNormalModeStructChecksumCheck "error"
ModelReferenceVersionMismatchMessage "none"
ModelReferenceIOMismatchMessage "none"
ModelReferenceCSMismatchMessage "none"
UnknownTsInhSupMsg "warning"
ModelReferenceDataLoggingMessage "warning"
总计有将近1800行。。未完不续了。

通用处理:

通过逻辑分析仪加以特定帧的提取和分析:

本文的mdl文件即配套环境搭载压缩包–>传送门
最后
以上就是悲凉毛巾最近收集整理的关于第 24 章 基于 Simulink 进行图像和视频处理--matlab深度学习实战整理的全部内容,更多相关第内容请搜索靠谱客的其他文章。
本图文内容来源于网友提供,作为学习参考使用,或来自网络收集整理,版权属于原作者所有。
发表评论 取消回复