我是靠谱客的博主 忧心御姐,这篇文章主要介绍如何通过编程完成 psk 调制算法?_QPSK调制器如何打破通讯壁垒?,现在分享给大家,希望可以做个参考。

早在本世纪初人们就了解通讯的重要性。从电子时代初期开始,随着技术的不断发展,本地通讯与全球通讯的之间壁垒被打破,从而导致我们世界变得越来越小,人们分享知识和信息也更加容易。贝尔和马可尼可谓通讯事业的鼻祖,他们所完成的开拓性工作不仅为现代信息时代奠定了基础,而且为未来电讯发展铺平了道路。

传统的本地通讯借助于电线传输,因为这既省钱又可保证信息可靠传送。而长途通讯则需要通过无线电波传送信息。从系统硬件设备方面考虑这很方便省事,但是从传送信息的准确性考虑,却导致了信息传送不确定性增加,而且由于常常需要借助于大功率传送设备来克服因气象条件、高大建筑物以及其他各种各样的电磁干扰。

各种不同类型的调制方式能够根据系统造价、接收信号品质要求提供各种不同的解决方案,但是直到不久以前它们大部分还是属于模拟调制范畴,频率调制和相位调制噪声小,而幅度调制解调结构要简单的多。最近由于低成本微控制器的出现以及民用移动电话和卫星通信的引入,数字调制技术日益普及。数字式调制具有采用微处理器的模拟调制方式的所有优点,通讯链路中的任何不足均可借助于软件根除,它不仅可实现信息加密,而且通过误差校准技术,使接收到的数据更加可靠,另外借助于DSP,还可减小分配给每个用户设备的有限带宽,频率利用率得以提高。

如同模拟调制,数字调制也可分为频率调制、相位调制和幅度调制,性能各有千秋。由于频率、相位调制对噪声抑制更好,因此成为当今大多数通讯设备的首选方案,下面将对其详细讨论。

数字调频

对传统的模拟频率调制(FM)稍加变化,即在调制器输入端加一个数字控制信号,便得到由两个不同频率的正弦波构成的调制波,解调该信号很简单,只需让它通过两个滤波器后就可将合成波变回逻辑电平信号。通常,这种调制方式称为频移键控(FSK)。

数字调相

数字相位调制或相移键控(PSK)与频率调制很相似。不过它的实现是通过改变发送波的相位而非频率,不同的相位代表不同的数据。PSK 最简单的形式为,利用数字信号对两个同频、反相正弦波进行控制、不断切换合成调相波。解调时,让它与一个同频正弦波相乘,其乘积由两部分构成:2 倍频接收信号的余弦波;与频率无关,幅度与正弦波相移成正比的分量。因此采用低通滤波器滤掉高频成分后,便得到与发送波相应的原始调制数据。仅从概念上难以描述清楚,稍后我们将对上述结论进行数学证明。

正交相移调制

如果对上述 PSK 概念进一步延伸,可推测调制的相位数目不仅限于两个,载波应该能够承载任意数目的相位信息,而且如果对接收信号乘以同频正弦波就可解调出相移信息,而它是与频率无关的直流电平信号。

正交相移调制(QPSK)正是基于该原理。利用 QPSK,载波可以承载四种不同的相移(4 个码片),每个码片又代表 2 个二进制字节。初看这似乎毫无意义,但现在这种调制方式却使同一载波能传送 2 比特的信息而非原来的 1 比特,从而使载波的频带利用率提高了一倍。

下面给出了解调相位调制信号和进而的 QPSK 信号。

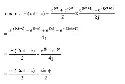
首先定义欧拉公式,然后利用大量的三角恒等式进行证明。

有欧拉公式:

把两个正弦波相乘,得:

从上式可以看出,两个同频正弦波(一个为输入信号,另一个为接收混频器本振信号)相乘,其乘积为一个幅度只有输入信号一半、频率加倍的高次谐波迭加一个幅度为 1/2 的直流偏置。

类似地 sin ωt 与 cos ωt 相乘的结果为:

只有二次谐波 sin 2ωt,无直流成分。

现在可以推断,sin ωt 与任意相移的同频正弦波(sin ωt + ø)相乘,其乘积 - 解调波,均含有输入信号的二次谐波,同时还包括一个与相移ø有关的直流成分。

证明如下:

28e0858f371563dee439bfb3782e70e5.png

上述等式验证了前面推断的正确性,即包含于载波中的相移可用同频的本振正弦波对其相乘,然后通过一低通滤波器滤波,便解调出与相移多少相对应的不同的成分。不幸的是,上式仅限于两相限应用,因为它不能把π/2 与 -π/2 相移区分开。因此,为了准确地解调出分布于四个相限的相移信息,接收端需要同时采用正弦型和余弦型本振信号对输入信号做乘积,滤掉高次谐波再进行数据重构。其证明过程即上述数学证明的延伸,如下所示。

因此:

e3337494f1ba6d13dcc41c15c04f7f7e.png

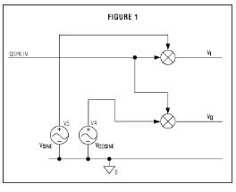
一个 SPICE 模型验证了上面的理论。图 1 显示了简单的解调器电路的框图。在 QPSK IN 的输入电压是一个 1MHz 的正弦波, 它的相位每个 5µs 被变换一次,状态分别是 45°、135°、225°和 315°。

6809c805795cce1a49b50ade470c8d78.png

图 2 和图 3 分别显示了同相电压波形 VI 和正交电压波形 VQ。它们都是带有与相位偏移成比例的直流偏移的 2MHz 频率的信号,这就验证上面的数学推理。

248f008487abb5fc753261888bba9d55.png

图 4 是一个显示 QPSK IN 的相位偏移和解调数据的矢量图。

9f6243a61bb7b64ed2d6c7ebb3bd80a1.png

上述理论很容易被接受,根据它,从载波中获得信息很简单,只要在接收端混频器输出加上一级低通滤波器,再对四路电压重新组合,便能将它们变为相应的逻辑电平信号。然而在实际应用中,要得到与输入信号准确同步的本振信号并非易事。如果本振信号的相位相对于输入信号有变化,则相量图中的信号会旋转变化,其大小与两者的相位差成比例。更进一步,如果本振信号的相位与频率相对输入信号均在变化,则相量图中的相量会不断地旋转变化。

因此,解调电路前端输出均有一级 ADC,由本振信号的相位和频率变化引起的任何误差均可在后级 DSP中得到修正。

直接变换到基带的有效方法是采用直接变频调谐器 IC。

最后

以上就是忧心御姐最近收集整理的关于如何通过编程完成 psk 调制算法?_QPSK调制器如何打破通讯壁垒?的全部内容,更多相关如何通过编程完成内容请搜索靠谱客的其他文章。

本图文内容来源于网友提供,作为学习参考使用,或来自网络收集整理,版权属于原作者所有。
点赞(187)

评论列表共有 0 条评论

立即
投稿
返回
顶部