
1.自动驾驶发展历史
早在1925年,世界上就诞生了第一辆自动驾驶汽车,不过,依照我们当下的技术水准来看,那时的自动驾驶,或者只是在炒概念。
因为当时的自动驾驶,就是驾驶员通过无线电操控汽车,什么意思呢,打个简单比方,就是小孩子玩的遥控赛车,但是也具有其深刻的现实意义,比如军事领域中,遥控无人机的应用,在大型灾害现场展开搜救,使用无人监控器进入到人和搜救犬无法进入的地方进行探测。
而随着电脑和电子信息技术的发展,类似于电子脉冲信号反馈,雷达监测的技术逐渐应用,才开始出现自动驾驶应该有的模样,比如,探测装置监测到汽车周边障碍物,及时反馈到行车电脑,随后系统发出相应必然指令,传导至转向系统,这样我们就看到了方向盘自己转动的情形了。
2.自动驾驶的核心技术
提到智能车(Intelligent vehicle),我想大家都不会陌生,智能车是一个集环境感知、规划决策、多等级辅助驾驶等功能于一体的综合系统,它集中运用了计算机、现代传感、信息融合、通讯、人工智能及自动控制等技术,是典型的高新技术综合体,自动驾驶便与之有着异曲同工之妙。自动驾驶的核心技术依次可以分为环境感知、行为决策、路径规划和运动控制四大部分。

1.环境感知
环境感知能力通俗来讲就是需要知道和感应到周围的环境,和人类的眼睛一样,这个轮式机器人也有它自己的眼睛,用来识别周边的车辆、障碍物、行人等路上的情况。
我们眼睛的主要构成部分是眼球,通过调节晶状体的弯曲程度来改变晶状体焦距来获得实像。那自动驾驶的眼睛是由什么构成的呢?答案是传感器。包括摄像头、激光雷达、毫米波雷达,还有红外线、超声波雷达等。
你可能会惊讶,需要这么多眼睛?没错,它是长满了眼睛的小怪兽,通常拥有10+只眼睛。
其中,最常用的是摄像头,几乎是毫无争议地被所有开发者采用。它和人类的眼睛最接近,可以看清有颜色的标识、物体,看得懂字体,分得清红绿灯。但是缺点也不少,比如在夜晚或恶劣的天气下视力就严重下降,也不擅长远距离观察。
其次是颇富争议的LiDAR,即激光雷达。比较常见的是在车顶,像是顶不停旋转的帽子。原理很简单,就是通过计算激光束的反射时间和波长,可以完成绘制周边障碍3D图。而短板则是无法识别图像和颜色。
毫米波雷达也不得不提一提,因为它的全能–可以全天候工作,这使得它不可或缺,即便它无法识别高度,分辨率不高,也难以成像。但它凭借其穿透尘雾、雨雪的硬本领,站稳一席之地。
可以通过下面这个性能对比表格,了解主流传感器的优势和软肋。
如此多各式各样的眼睛,那她的视力一定很好咯?那也未必。你以为星多天空亮,可它们之间能够互补还好,但也难免会产生矛盾。这么多只眼睛你要优先选择相信谁,这也是一个课题叫Sensor Fusion,传感器融合。根据每种传感器的优缺点来综合评判信息的准确度,得到更可靠的最终结果。传感器融合的另一个优点是,换来一定程度的冗余,即便某只眼睛暂时失明,也不会影响它安全前行。
2.行为决策
通过眼睛识别得到了周边环境,接下来就要充分利用这些信息进行理解分析,决定自己该如何走下一步。要完成这项任务的就是最强大脑。
决策层是自动驾驶技术的脑力担当,而大脑的重要性自然不言而喻了。传感器会对周围环境进行充分感知,从而生成庞大的数据信息,而决策层需要在接受这些信息后,从安全性、舒适性、节能性等多个方面综合考虑,从而找住最优、最合理的驾驶决策,然后将指令发送至执行层,实现车辆的自动驾驶。
无论是提高车辆对环境的感知精度,还是底层执行系统的控制精度,都是优化自动驾驶的性能,但是决策层的研究才是决定自动驾驶能否实现的关键所在。如果决策不合理,即便一款车对环境的感知再精准,对驾驶动作的执行再迅速,最终必然会存在风险,威胁驾驶的安全性。只有当决策合理时,驾驶性能的优越性才能够体现。正因为如此,目前自动驾驶技术的发展瓶颈也聚焦于这里。

自动驾驶技术说到底是多个系统协同工作实现的,缺乏任何一个方面都不可能实现。但是,从影响的层级来说,决策在这当中显得更为重要,因为其他层面的技术是为了让车跑得更快,跑得更好,但是决策能力的高低关键在于这辆车能不能跑,跑得安全不安全,这是自动驾驶技术真正能上路使用的前提。
跟人类的大脑一样,我们不是天生就会开车,也不是拿到驾照就成老司机了。需要一定的知识积累,自动驾驶机器人也同样需要。完成大脑中的知识库有两种方式:专家规则式和AI式。
专家规则式,英文叫rule-based。即提前编写好规则,当需要做决定的时候必须严格遵守这些规则。举个栗子,当准备超车变道时,需要满足以下条件(这是一个假专家,仅供参考):道路半径大于500R(弯道不变道);跟目标车道上的前后车的距离都在20m以上;比后车的车速慢不超过5km/h;等等等等。…以上N个条件同时满足时,即可超车变道。通过AI式积累知识库,会让她的反应更加灵活。专家也难免有疏忽,更何况交通瞬息万变,没有灵活的大脑如何应对我大中华的路况呢?
3.路径规划
首先来说明三个概念,路径规划、避障规划、轨迹规划。路径规划通常指全局的路径规划,也可以叫全局导航规划,从出发点到目标点之间的纯几何路径规划,无关时间序列,无关车辆动力学。

避障规划又叫局部路径规划,又可叫动态路径规划,也可以叫即时导航规划。主要是探测障碍物,并对障碍物的移动轨迹跟踪(Moving Object Detection and Tracking ,一般缩写为MODAT)做出下一步可能位置的推算,最终绘制出一幅包含现存碰撞风险和潜在碰撞风险的障碍物地图,这个潜在的风险提示是100毫秒级,未来需要进一步提高,这对传感器、算法的效率和处理器的运算能力都是极大的挑战,避障规划不仅考虑空间还考虑时间序列,在复杂的市区运算量惊人,可能超过30TFLOPS,这是无人车难度最高的环节。未来还要加入V2X地图,避障规划会更复杂,加入V2X地图,基本可确保无人车不会发生任何形式的主动碰撞。
轨迹规划则源自机器人研究,通常是说机械臂的路径规划。在无人车领域,轨迹规划的定义感觉不统一。有人将避障规划与轨迹规划混淆了。轨迹规划应该是在路径规划和避障规划的基础上,考虑时间序列和车辆动力学对车辆运行轨迹的规划,主要是车纵向加速度和车横向角速度的设定。将设定交给执行系统,转向、油门、刹车。如果有主动悬挂,那么轨迹规划可能还要考虑地形因素。

三大规划是无人车最复杂的部分,算法多不胜数,让人眼花缭乱,这也是百度、谷歌和苹果科技巨头要切入无人车领域的主要原因,这些科技巨头最擅长的就是算法的优化整合。当然传统车厂如福特和丰田,拥有对车辆动力学的绝对优势,在此领域实力并不比科技巨头要差,尤其是丰田,从开源SLAM到KITTI,软件实力丝毫不次于谷歌。
4.运动控制
简单地说,运动控制主要包括线控制动、转向和油门。某些高级车上,悬挂也是可以线控的。线控执行中制动是最难的部分。
线控油门相当简单,且已经大量应用,也就是电子油门,凡具备定速巡航的车辆都配备有电子油门。电子油门通过用线束(导线)来代替拉索或者拉杆,在节气门那边装一只微型电动机,用电动机来驱动节气门开度。一般而言,增减油门就是指通过油门踏板改变发动机节气门开度,从而控制可燃混合气的流量,改变发动机的转速和功率,以适应汽车行驶的需要。传统发动机节气门操纵机构是通过拉索或者拉杆,一端联接油门踏板,另一端联接节气门连动板而工作。但这种传统油门应用范畴受到限制并缺乏精确性。电子油门的主要功能是把驾驶员踩下油门踏板的角度转换成与其成正比的电压信号,同时把油门踏板的各种特殊位置制成接触开关,把怠速、高负荷、加减速等发动机工况变成电脉冲信号输送给电控发动机的控制器ECU,以达到供油、喷油与变速等的优化自动控制。
电子油门控制系统主要由油门踏板、踏板位移传感器、ECU(电控单元)、数据总线、伺服电动机和节气门执行机构组成。位移传感器安装在油门踏板内部,随时监测油门踏板的位置。当监测到油门踏板高度位置有变化,会瞬间将此信息送往ECU,ECU对该信息和其它系统传来的数据信息进行运算处理,计算出一个控制信号,通过线路送到伺服电动机继电器,伺服电动机驱动节气门执行机构,数据总线则是负责系统ECU与其它ECU之间的通讯。在自适应巡航中,则由ESP(ESC)中的ECU来控制电机,进而控制进气门开合幅度,最终控制车速。博世和大陆都有全套的电子油门系统出售。
线控转向也已经得到实际应用,这就是日产旗下的英菲尼迪Q50。实际目前的电子助力转向(EPS)非常接近线控转向了。EPS与线控转向之间的主要差异就是线控转向取消了方向盘与车轮之间的机械连接,用传感器获得方向盘的转角数据,然后ECU将其折算为具体的驱动力数据,用电机推动转向机转动车轮。而EPS则根据驾驶员的转角来增加转向力。线控转向的缺点是需要模拟一个方向盘的力回馈,因为方向盘没有和机械部分连接,驾驶者感觉不到路面传导来的阻力,会失去路感,不过在无人车上,就无需考虑这个了。在Q50L上线控转向还保留机械装置,保证即使电子系统全部失效,依然可以正常转向。
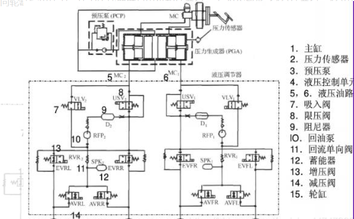
线控制动是最关键的也是难度最高的。要了解线控制动,首先要了解汽车的刹车原理。轻型车通常采用液压制动。

传统制动系统主要由真空助力器、主缸、储液壶、轮缸、制动鼓或制动碟构成。当踩下刹车踏板时,储液壶中的刹车油进入主缸,然后进入轮缸。

轮缸两端的活塞推动制动蹄向外运动进而使得摩擦片与刹车鼓发生摩擦,从而产生制动力。
当驾驶者踩下制动踏板时,机构会通过液压把驾驶人脚上的力量传递给车轮。但实际上要想让车停下来必须要一个很大的力量,这要比人腿的力量大很多。所以制动系统必须能够放大腿部的力量,要做到这一点有两个办法: · 杠杆作用 · 利用帕斯卡定律,用液力放大。制动系统把力量传递给车轮,给车轮一个摩擦力,然后车轮也相应的给地面一个摩擦力。
在我们讨论制动系统构成原理之前,让我们了解三个原理:
·杠杆作用 ·液压作用 ·摩擦力作用
杠杆作用已经无需赘言,大家想必已经烂熟于心,在杠杆的左边施加一个力F,杠杆左边的长度(2X)是右边(X)的两倍。因此在杠杆右端可以得到左端两倍的力2F,但是它的行程Y只有左端行程2Y的一半。刹车踏板就是个杠杆。考虑到踏板的倾斜度,一般踏板的设计行程不超过18厘米。液压原理需要特别说明,液体是无法被压缩的,密闭容器里的液体的压力有个特点:不论是液体内部、还是压向容器壁的力,到处都一样大。——即:如果一平方米上有一吨的力量,那么在所有的地方,一平方米上的力都是一吨。这叫帕斯卡定理。由于液体无法压缩,所以这种方式传递力矩的效率非常高,几乎100%的力传。液压传力系统最大的好处就是可以以任何长度,或者曲折成各种形状绕过其他部件来连接两个圆桶型的液压缸。还有一个好处就是液压管可以分支,这样一个主缸可以被分成多个副缸。液压的另一个作用就是放大力矩。如果主缸的直径是1寸,轮缸的直径是3寸,那么给主缸上面施加任何一个力,就会在轮缸上放大9倍。不过主缸的活塞推动9厘米,轮缸的活塞推动距离只有1厘米,能量守恒。通常轿车的主缸直径是22毫米,前轮缸直径是32毫米,后轮缸直径是28毫米。
不同的材料表面,有不同的锯齿结构;举例来说:橡皮与橡皮之间就比钢与钢之间更难滑动。材料的类型决定了摩擦系数。所以摩擦力与物体接触面上的正压力成正比。例如:如果摩擦系数为0.1,一个物体重100磅,另一个物体重400磅,那么如果要推动他们就必须给100磅的物体施加一个10磅的力,给400磅的物体施加一个40磅的力才能克服摩擦力前进。

ESP与ABS非常接近,与ABS最大的不同在于ESP可以在没有踩刹车踏板的情况下向轮缸输出制动压力,ABS只能在踩下刹车踏板后从主缸向轮缸输出压力。压力生成器就是电机和柱塞泵, 与ABS比多了4个柱塞泵,4个电磁阀,也就是VLV和USV。

3.目前自动驾驶待解决问题
1)技术问题:虽然技术已经发展很快,但是不可否认的是,自动驾驶汽车搭载的人工智能系统在高风险的环境中(比如暴风雪的山路,人流密集的闹市区)仍然达不到实用要求。
2)成本问题:激光雷达成本居高不下,64线束的激光雷达价格高达10万美元,亟待量产。
LIDAR的成本降低,它使用光线和雷达来测量距离,与普通的RGB相机相比具有许多优点。目前有不少于500美元的LIDAR设备。
3)安全问题:如何在技术上保证自动驾驶比人驾驶更安全,如何能让普通人相信自动驾驶技术比人驾驶更安全,相比技术上的提升,信任的提升更难。
4)立法问题:各国法规的制定仍严重滞后于技术发展。特斯拉汽车事故给人们敲响了警钟。一旦类似车祸发生,现有法规并未明确交通事故发生后的责任认定。
4.总结
在当下飞快发展的时代下,自动驾驶已经是大势所趋,自动驾驶技术不需要人为操作,仅仅通过GPS、惯导、雷达等感知设备即可达到自动导航及行驶的目标。实现完全的自动驾驶和智慧交通是一个注定艰难的过程,无论是人工智能、环境感知、智能决策这类新技术,还是运动控制、远程通信这些基础技术,甚至基础设施建设、法律法规……自动驾驶领域有太多技术等待我们去突破,太多山峰等待我们去翻越。
这一未来必将造福全人类的技术正在各行各业的努力下快速发展着,我们不同领域的人员也要学着运用自己的优势,基于对这个行业的理解贡献这一份自己的力量!
最后
以上就是无私紫菜最近收集整理的关于自动驾驶的核心技术是什么----一篇文章带你揭开自动驾驶的神秘面纱1.自动驾驶发展历史2.自动驾驶的核心技术3.目前自动驾驶待解决问题4.总结的全部内容,更多相关自动驾驶内容请搜索靠谱客的其他文章。
发表评论 取消回复