嵌套向量中断控制器NVIC
ARM内核标准规定了使用嵌套向量中断控制器NVIC控制异常和中断。对于STM32F407的Cortex-M4内核,NVIC具有16个可编程优先级、86个可屏蔽中断通道(ARM标准规定NVIC最多支持240个中断请求、1个不可屏蔽中断NMI、1个systick中断和多个系统异常,STM32只用到了一部分)
为了继续执行被中断的程序,异常流程需要利用一些手段来保存被中断程序的状态(保护现场),并在异常处理完成后自动恢复(恢复现场),这个过程一般有硬件实现,但是也可以由硬件、软件共同操作。对于M4内核,当异常被接受后,有些寄存器会被自动保存到栈中,并在返回流程中自动回复,因此可以将异常处理写作普通的C函数,这并不会带来额外的软件开销
这段C函数就被称为中断服务程序(中断服务函数)
在STM32中实现了NVIC并设置了专门用于控制外部中断/事件的EXTI外设
NVIC设备与EXTI设备的概念梳理
NVIC是位于M4核内部的设备,负责处理来自内核外界的所有中断信号和来自内核的异常信号
这里的异常实际上是狭义的异常概念——广义上异常包括了中断:内部的异常信号称为狭义的异常,外部的异常信号称为中断
根据内核IP厂商的划分,通常会用很多不同的方式称呼这个东西,但是本质上都差不多
EXTI设备则是位于STM32的SoC中,并不在内核上,作为一个专门的外设用来处理来自片外和SoC中的异常、中断、事件信号
这里的三个概念都是狭义的:
异常指来自SoC内部的异常信号,中断指来自SoC外部(一般是GPIO)的异常信号,而事件则是指来自SoC内部或外部的特殊异常,一般是某个外设完成某个任务或某个FIFO已满时发出的中断信号
信号的流向是:外部异常->EXTI->NVIC->内核
内核在接收到NVIC发来的中断请求后自动执行中断处理的硬件程序,而在此之前的操作都归属于NVIC完成
详细的内核中断流程需要参考Cortex-M4内核相关参考手册或教程,这里不再赘述
外部中断/事件控制器EXTI
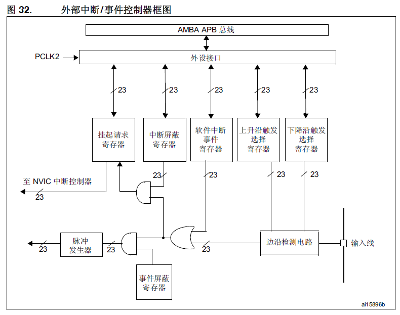
外部中断/事件控制器是NVIC内部专用于控制外部中断的设备,包含23个可用于产生事件/中断请求的边沿检测其,每根输入线都能单独配置、单独屏蔽
EXTI控制器具有以下特性
- 每个中断/事件线上都具有独立的触发和屏蔽
- 每个中断线都具有专用的状态位
- 支持多达 23 个软件事件/中断请求
- 检测脉冲宽度低于 APB2 时钟宽度的外部信号
EXTI控制器结构框图如下

中断信号的捕获:输入线可以配置到其他外设(如GPIO),输入信号会先通过边沿检测电路,如果配置了跳变沿触发的外部中断,对应的跳变沿信号会将跳变沿触发选择寄存器置位,此时CPU就可以通过AMBA总线(一般是APB总线)访问EXTI外设中的对应寄存器,进而检测到中断信号
中断事件屏蔽:当对中断屏蔽寄存器、软件中断事件寄存器置位时,信号会经过后续逻辑电路的处理:跳变沿或软件中断事件出现,或门就会输出1到后续的两个与门,如果事件屏蔽寄存器对应位置1,就会触发事件到脉冲发生器;如果中断屏蔽寄存器对应位置1,就会触发中断挂起请求,挂起请求寄存器置1,这个寄存器会直接被NVIC访问,实现直接对NVIC的中断控制,CPU可访问该寄存器并清除对应位来恢复中断
配置方法
中断配置方法:
-
配置并使能中断线
根据需要的边缘检测设置2个触发寄存器,边沿检测电路就会按照配置进行外部输入信号的检测
-
在中断屏蔽寄存器要开启的控制位写1来使能中断请求
事件的配置方法和上面一样,只不过需要把中断线改成对应事件线
中断/事件触发后,EXTI会产生中断请求,对应地挂起位会置1
在挂起寄存器的对应位写1会清除对应中断请求,在中断处理程序的开头一定要记得清除中断请求,否则中断会一直进行
硬件中断/事件选择配置
- 配置中断线/事件线(各23根)的屏蔽位(EXTI_IMR和EXTI_EMR寄存器)
- 配置中断/事件线的触发选择位(EXTI_RTSR和EXTI_FTSR寄存器)
- 如果是配置外部中断,还需要配置到对应外部中断控制器EXTI的NVIC中断通道使能和屏蔽位,使得23个中断线中的请求可以被M4内核正确响应
当然除了硬件中断外也可以单独配置软件中断/事件模式,大体流程和硬件的差不多,STM也提供了库函数(STP库和LL库有,HAL库就没有,当然用HAL库也不在意这些东西)
外部中断/事件线映射
详细的映射表可以查阅STM32F4xx参考手册,这里不列出
只需要注意一点:所有EXTI的映射都是固定的,千万不要弄错EXTI线与GPIO的端口对应,否则会导致中断用不了!
作者在刚学习STM32的时候曾经犯过这个错误,把RTC的EXTI直接接到了GPIO,然后发现中断没有任何效果,查了好久才明白EXTI线和GPIO的对应关系
中断向量表
中断向量表是位于MCU的bootloader代码部分中用于声明中断跳转位置的一段代码
使用中断向量表保证MCU中断跳转不会跑飞
相关内容请参考bootloader相关材料或教程
EXTI系统事件
唤醒事件
STM32可以处理外部或内部事件对内核进行唤醒(WFE)
唤醒的途径有以下两种
-
在外设控制寄存器处使能一个中断,但不在NVIC中使能;同时使能M4内核控制寄存器中的SEVONPEND位
在MCU从WFE恢复时,一定要清除对应外设和外设NVIC的中断/中断通道挂起位
-
配置一个外部或内部EXTI线为事件模式,当CPU从WFE恢复时,因为对应事件线的挂起位没有被置位,所以不必清除相应外设的中断挂起位或NVIC中断通道挂起位
RTC事件
STM32F4支持来自SoC内部的RTC中断唤醒,通过配置SoC唤醒中断就可以开启这个事件
RTC事件的中断线固定为22号
NVIC与EXTI外设的库函数
库函数.c文件的前半部分简要说明了外部中断线的映射
[…] External interrupt/event lines are mapped as following:
(#) All available GPIO pins are connected to the 16 external
interrupt/event lines from EXTI0 to EXTI15.
(#) EXTI line 16 is connected to the PVD Output
(#) EXTI line 17 is connected to the RTC Alarm event
(#) EXTI line 18 is connected to the USB OTG FS Wakeup from suspend event
(#) EXTI line 19 is connected to the Ethernet Wakeup event
(#) EXTI line 20 is connected to the USB OTG HS (configured in FS) Wakeup event
(#) EXTI line 21 is connected to the RTC Tamper and Time Stamp events
(#) EXTI line 22 is connected to the RTC Wakeup event外部中断线如下映射:
- 所有GPIO引脚连接到从EXTI0到EXTI15的外部中断/事件线
- EXTI16连接到PVD输出
- EXTI17连接到RTC闹钟事件
- EXTI18连接到USB OTG FS唤醒事件
- EXTI19连接到以太网唤醒事件
- EXTI20连接到USB OTG HS唤醒事件
- EXTI21连接到RTC检测和时间戳事件
- EXTI22连接到RTC唤醒事件
配置步骤如下:
- 使用
RCC_APB2PeriphClockCmd(RCC_APB2Periph_SYSCFG, ENABLE)开启EXTI外设时钟 - 使用
GPIO_Init()函数配置GPIO为输入模式 - 使用
SYSCFG_EXTILineConfig()配置输入源连接到对应的EXTI线 - 使用EXTI外设配置结构体设置模式、触发选项,并使用
EXTI_Init()应用设置 - 使用
NVIC_Init()函数开启EXTI连接到NVIC中断通道
EXTI库函数参考
- 将EXTI配置寄存器置0
void EXTI_DeInit(void)
{
EXTI->IMR = 0x00000000;
EXTI->EMR = 0x00000000;
EXTI->RTSR = 0x00000000;
EXTI->FTSR = 0x00000000;
EXTI->PR = 0x007FFFFF;
}
- 初始化EXTI初始化结构体和配置寄存器
void EXTI_StructInit(EXTI_InitTypeDef* EXTI_InitStruct) //初始化EXTI配置结构体
{
EXTI_InitStruct->EXTI_Line = EXTI_LINENONE;
EXTI_InitStruct->EXTI_Mode = EXTI_Mode_Interrupt;
EXTI_InitStruct->EXTI_Trigger = EXTI_Trigger_Falling;
EXTI_InitStruct->EXTI_LineCmd = DISABLE;
}
void EXTI_Init(EXTI_InitTypeDef* EXTI_InitStruct) //初始化EXTI配置寄存器(应用设置)
{
uint32_t tmp = 0;
/* Check the parameters */
assert_param(IS_EXTI_MODE(EXTI_InitStruct->EXTI_Mode));
assert_param(IS_EXTI_TRIGGER(EXTI_InitStruct->EXTI_Trigger));
assert_param(IS_EXTI_LINE(EXTI_InitStruct->EXTI_Line));
assert_param(IS_FUNCTIONAL_STATE(EXTI_InitStruct->EXTI_LineCmd));
tmp = (uint32_t)EXTI_BASE;
if (EXTI_InitStruct->EXTI_LineCmd != DISABLE)
{
/* Clear EXTI line configuration */
EXTI->IMR &= ~EXTI_InitStruct->EXTI_Line;
EXTI->EMR &= ~EXTI_InitStruct->EXTI_Line;
tmp += EXTI_InitStruct->EXTI_Mode;
*(__IO uint32_t *) tmp |= EXTI_InitStruct->EXTI_Line;
/* Clear Rising Falling edge configuration */
EXTI->RTSR &= ~EXTI_InitStruct->EXTI_Line;
EXTI->FTSR &= ~EXTI_InitStruct->EXTI_Line;
/* Select the trigger for the selected external interrupts */
if (EXTI_InitStruct->EXTI_Trigger == EXTI_Trigger_Rising_Falling)
{
/* Rising Falling edge */
EXTI->RTSR |= EXTI_InitStruct->EXTI_Line;
EXTI->FTSR |= EXTI_InitStruct->EXTI_Line;
}
else
{
tmp = (uint32_t)EXTI_BASE;
tmp += EXTI_InitStruct->EXTI_Trigger;
*(__IO uint32_t *) tmp |= EXTI_InitStruct->EXTI_Line;
}
}
else
{
tmp += EXTI_InitStruct->EXTI_Mode;
/* Disable the selected external lines */
*(__IO uint32_t *) tmp &= ~EXTI_InitStruct->EXTI_Line;
}
}
- 在选定的中断线上生成软件中断
void EXTI_GenerateSWInterrupt(uint32_t EXTI_Line)
{
/* Check the parameters */
assert_param(IS_EXTI_LINE(EXTI_Line));
EXTI->SWIER |= EXTI_Line;
}
- 获取当前中断状态、清除中断标志位
FlagStatus EXTI_GetFlagStatus(uint32_t EXTI_Line) //获取当前中断标志位状态
{
FlagStatus bitstatus = RESET;
/* Check the parameters */
assert_param(IS_GET_EXTI_LINE(EXTI_Line));
if ((EXTI->PR & EXTI_Line) != (uint32_t)RESET)
{
bitstatus = SET;
}
else
{
bitstatus = RESET;
}
return bitstatus;
}
ITStatus EXTI_GetITStatus(uint32_t EXTI_Line) //获取当前中断状态
{
FlagStatus bitstatus = RESET;
/* Check the parameters */
assert_param(IS_GET_EXTI_LINE(EXTI_Line));
if ((EXTI->PR & EXTI_Line) != (uint32_t)RESET)
{
bitstatus = SET;
}
else
{
bitstatus = RESET;
}
return bitstatus;
}
void EXTI_ClearFlag(uint32_t EXTI_Line) //清除中断标志位
{
/* Check the parameters */
assert_param(IS_EXTI_LINE(EXTI_Line));
EXTI->PR = EXTI_Line;
}
void EXTI_ClearITPendingBit(uint32_t EXTI_Line) //清除中断挂起标志
{
/* Check the parameters */
assert_param(IS_EXTI_LINE(EXTI_Line));
EXTI->PR = EXTI_Line;
}
下面是一些定义在STP库头文件中结构体和宏函数的简述
//选择事件触发还是中断触发
typedef enum
{
EXTI_Mode_Interrupt = 0x00,
EXTI_Mode_Event = 0x04
}EXTIMode_TypeDef;
#define IS_EXTI_MODE(MODE) (((MODE) == EXTI_Mode_Interrupt) || ((MODE) == EXTI_Mode_Event))
//EXTI触发状态
typedef enum
{
EXTI_Trigger_Rising = 0x08,
EXTI_Trigger_Falling = 0x0C,
EXTI_Trigger_Rising_Falling = 0x10
}EXTITrigger_TypeDef;
#define IS_EXTI_TRIGGER(TRIGGER) (((TRIGGER) == EXTI_Trigger_Rising) ||
((TRIGGER) == EXTI_Trigger_Falling) ||
((TRIGGER) == EXTI_Trigger_Rising_Falling))
//EXTI配置结构体
typedef struct
{
uint32_t EXTI_Line; //中断线号
EXTIMode_TypeDef EXTI_Mode; //EXTI模式选择
EXTITrigger_TypeDef EXTI_Trigger; //EXTI触发状态
FunctionalState EXTI_LineCmd; //中断线使能
}EXTI_InitTypeDef;
//下面是中断线的宏定义
#define EXTI_Line0 ((uint32_t)0x00001) /*!< External interrupt line 0 */
#define EXTI_Line1 ((uint32_t)0x00002) /*!< External interrupt line 1 */
#define EXTI_Line2 ((uint32_t)0x00004) /*!< External interrupt line 2 */
#define EXTI_Line3 ((uint32_t)0x00008) /*!< External interrupt line 3 */
#define EXTI_Line4 ((uint32_t)0x00010) /*!< External interrupt line 4 */
#define EXTI_Line5 ((uint32_t)0x00020) /*!< External interrupt line 5 */
#define EXTI_Line6 ((uint32_t)0x00040) /*!< External interrupt line 6 */
#define EXTI_Line7 ((uint32_t)0x00080) /*!< External interrupt line 7 */
#define EXTI_Line8 ((uint32_t)0x00100) /*!< External interrupt line 8 */
#define EXTI_Line9 ((uint32_t)0x00200) /*!< External interrupt line 9 */
#define EXTI_Line10 ((uint32_t)0x00400) /*!< External interrupt line 10 */
#define EXTI_Line11 ((uint32_t)0x00800) /*!< External interrupt line 11 */
#define EXTI_Line12 ((uint32_t)0x01000) /*!< External interrupt line 12 */
#define EXTI_Line13 ((uint32_t)0x02000) /*!< External interrupt line 13 */
#define EXTI_Line14 ((uint32_t)0x04000) /*!< External interrupt line 14 */
#define EXTI_Line15 ((uint32_t)0x08000) /*!< External interrupt line 15 */
#define EXTI_Line16 ((uint32_t)0x10000) /*!< External interrupt line 16 Connected to the PVD Output */
#define EXTI_Line17 ((uint32_t)0x20000) /*!< External interrupt line 17 Connected to the RTC Alarm event */
#define EXTI_Line18 ((uint32_t)0x40000) /*!< External interrupt line 18 Connected to the USB OTG FS Wakeup from suspend event */
#define EXTI_Line19 ((uint32_t)0x80000) /*!< External interrupt line 19 Connected to the Ethernet Wakeup event */
#define EXTI_Line20 ((uint32_t)0x00100000) /*!< External interrupt line 20 Connected to the USB OTG HS (configured in FS) Wakeup event */
#define EXTI_Line21 ((uint32_t)0x00200000) /*!< External interrupt line 21 Connected to the RTC Tamper and Time Stamp events */
#define EXTI_Line22 ((uint32_t)0x00400000) /*!< External interrupt line 22 Connected to the RTC Wakeup event */
#define IS_EXTI_LINE(LINE) ((((LINE) & (uint32_t)0xFF800000) == 0x00) && ((LINE) != (uint16_t)0x00))
#define IS_GET_EXTI_LINE(LINE) (((LINE) == EXTI_Line0) || ((LINE) == EXTI_Line1) ||
((LINE) == EXTI_Line2) || ((LINE) == EXTI_Line3) ||
((LINE) == EXTI_Line4) || ((LINE) == EXTI_Line5) ||
((LINE) == EXTI_Line6) || ((LINE) == EXTI_Line7) ||
((LINE) == EXTI_Line8) || ((LINE) == EXTI_Line9) ||
((LINE) == EXTI_Line10) || ((LINE) == EXTI_Line11) ||
((LINE) == EXTI_Line12) || ((LINE) == EXTI_Line13) ||
((LINE) == EXTI_Line14) || ((LINE) == EXTI_Line15) ||
((LINE) == EXTI_Line16) || ((LINE) == EXTI_Line17) ||
((LINE) == EXTI_Line18) || ((LINE) == EXTI_Line19) ||
((LINE) == EXTI_Line20) || ((LINE) == EXTI_Line21) ||
((LINE) == EXTI_Line22))
使用库函数配置NVIC
在配置完EXTI后,还需要开启NVIC才能使用外部中断/事件;即使不使用外部中断,systick等SoC内部乃至内核异常都需要使能NVIC配置才行,ARM(这回不是ST了)提供了配置NVIC的库函数,保存在misc.c文件中
整套库函数都被包括在CMSIS标准中,这套标准可以在所有使用了ARM内核处理器的设备中通用,上到A53下到Cortex-M0都可以使用
因为这里主要讲述STM32F4相关的中断控制,对移植的操作不再赘述
软件配置NVIC主要是对中断优先级进行配置
中断优先级分为抢占优先级和子优先级,抢占优先级高的中断可以对抢占优先级低的中断形成中断嵌套;如果抢占优先级相等,则子优先级更高的先执行;若两个中断优先级完全一致,则哪个先发生哪个先执行;数字越小,优先级越高
使用库函数NVIC_Init()来配置中断优先级
void NVIC_Init(NVIC_InitTypeDef* NVIC_InitStruct)
{
uint8_t tmppriority = 0x00, tmppre = 0x00, tmpsub = 0x0F;
/* Check the parameters */
assert_param(IS_FUNCTIONAL_STATE(NVIC_InitStruct->NVIC_IRQChannelCmd));
assert_param(IS_NVIC_PREEMPTION_PRIORITY(NVIC_InitStruct->NVIC_IRQChannelPreemptionPriority));
assert_param(IS_NVIC_SUB_PRIORITY(NVIC_InitStruct->NVIC_IRQChannelSubPriority));
if (NVIC_InitStruct->NVIC_IRQChannelCmd != DISABLE)
{
/* Compute the Corresponding IRQ Priority --------------------------------*/
tmppriority = (0x700 - ((SCB->AIRCR) & (uint32_t)0x700))>> 0x08;
tmppre = (0x4 - tmppriority);
tmpsub = tmpsub >> tmppriority;
tmppriority = NVIC_InitStruct->NVIC_IRQChannelPreemptionPriority << tmppre;
tmppriority |= (uint8_t)(NVIC_InitStruct->NVIC_IRQChannelSubPriority & tmpsub);
tmppriority = tmppriority << 0x04;
NVIC->IP[NVIC_InitStruct->NVIC_IRQChannel] = tmppriority;
/* Enable the Selected IRQ Channels --------------------------------------*/
NVIC->ISER[NVIC_InitStruct->NVIC_IRQChannel >> 0x05] =
(uint32_t)0x01 << (NVIC_InitStruct->NVIC_IRQChannel & (uint8_t)0x1F);
}
else
{
/* Disable the Selected IRQ Channels -------------------------------------*/
NVIC->ICER[NVIC_InitStruct->NVIC_IRQChannel >> 0x05] =
(uint32_t)0x01 << (NVIC_InitStruct->NVIC_IRQChannel & (uint8_t)0x1F);
}
}
需要特别注意的是:中断需要配置中断向量表才能使用——中断发生时处理器会根据中断向量表进行跳转
void NVIC_SetVectorTable(uint32_t NVIC_VectTab, uint32_t Offset)
{
/* Check the parameters */
assert_param(IS_NVIC_VECTTAB(NVIC_VectTab));
assert_param(IS_NVIC_OFFSET(Offset));
SCB->VTOR = NVIC_VectTab | (Offset & (uint32_t)0x1FFFFF80);
}
设置中断向量表的库函数一般不常用,中断向量表都会直接以汇编代码的形式写在bootloader中
ARM内核还具有中断分组机制,将所有中断分为0到4共5组
misc.c的描述如下:
| NVIC分组 | 抢占优先级数目 | 子优先级数目 | 抢占优先级位数 | 子优先级位数 |
|---|---|---|---|---|
| 0 | 0 | 0-15 | 0 | 4 |
| 1 | 0-1 | 0-7 | 1 | 3 |
| 2 | 0-3 | 0-3 | 2 | 2 |
| 3 | 0-7 | 0-1 | 3 | 1 |
| 0-15 | 0 | 4 | 0 |
设置分组的原因是用户需求不同,但NVIC优先级控制寄存器位数有限,需要使用类似网络子网掩码的方式形成抢占优先级和子优先级分割,用户可以根据自己的需要选择合适的NVIC分组
使用库函数NVIC_PriorityGroupConfig()来配置中断分组
void NVIC_PriorityGroupConfig(uint32_t NVIC_PriorityGroup)
{
/* Check the parameters */
assert_param(IS_NVIC_PRIORITY_GROUP(NVIC_PriorityGroup));
/* Set the PRIGROUP[10:8] bits according to NVIC_PriorityGroup value */
SCB->AIRCR = AIRCR_VECTKEY_MASK | NVIC_PriorityGroup;
}
NVIC还支持低功耗唤醒的配置,使用下面的库函数配置低功耗唤醒源
void NVIC_SystemLPConfig(uint8_t LowPowerMode, FunctionalState NewState)
{
/* Check the parameters */
assert_param(IS_NVIC_LP(LowPowerMode));
assert_param(IS_FUNCTIONAL_STATE(NewState));
if (NewState != DISABLE)
{
SCB->SCR |= LowPowerMode;
}
else
{
SCB->SCR &= (uint32_t)(~(uint32_t)LowPowerMode);
}
}
NVIC配置结构体
typedef struct
{
uint8_t NVIC_IRQChannel; //NVIC通道
uint8_t NVIC_IRQChannelPreemptionPriority; //抢占优先级
uint8_t NVIC_IRQChannelSubPriority; //子优先级
FunctionalState NVIC_IRQChannelCmd; //NVIC中断使能状态
} NVIC_InitTypeDef;
下面是一些关于中断的宏定义
//中断向量表基地址
#define NVIC_VectTab_RAM ((uint32_t)0x20000000)
#define NVIC_VectTab_FLASH ((uint32_t)0x08000000)
#define IS_NVIC_VECTTAB(VECTTAB) (((VECTTAB) == NVIC_VectTab_RAM) ||
((VECTTAB) == NVIC_VectTab_FLASH))
//抢占优先级分组
#define NVIC_PriorityGroup_0 ((uint32_t)0x700) /*!< 0 bits for pre-emption priority
4 bits for subpriority */
#define NVIC_PriorityGroup_1 ((uint32_t)0x600) /*!< 1 bits for pre-emption priority
3 bits for subpriority */
#define NVIC_PriorityGroup_2 ((uint32_t)0x500) /*!< 2 bits for pre-emption priority
2 bits for subpriority */
#define NVIC_PriorityGroup_3 ((uint32_t)0x400) /*!< 3 bits for pre-emption priority
1 bits for subpriority */
#define NVIC_PriorityGroup_4 ((uint32_t)0x300) /*!< 4 bits for pre-emption priority
0 bits for subpriority */
#define IS_NVIC_PRIORITY_GROUP(GROUP) (((GROUP) == NVIC_PriorityGroup_0) ||
((GROUP) == NVIC_PriorityGroup_1) ||
((GROUP) == NVIC_PriorityGroup_2) ||
((GROUP) == NVIC_PriorityGroup_3) ||
((GROUP) == NVIC_PriorityGroup_4))
#define IS_NVIC_PREEMPTION_PRIORITY(PRIORITY) ((PRIORITY) < 0x10)
#define IS_NVIC_SUB_PRIORITY(PRIORITY) ((PRIORITY) < 0x10)
#define IS_NVIC_OFFSET(OFFSET) ((OFFSET) < 0x000FFFFF)
misc中还有一些其他关于内核低功耗、systick时钟的库函数,这一部分不属于本文讨论范围,不再说明
最后
以上就是幸福面包最近收集整理的关于STM32F4深入学习【中断控制】嵌套向量中断控制器NVIC的全部内容,更多相关STM32F4深入学习【中断控制】嵌套向量中断控制器NVIC内容请搜索靠谱客的其他文章。
发表评论 取消回复