项目中有一个地方用到了将用户ID加密、传至下个接点进行反解的需求。(原谅我不能透漏太多-_-!),第一个想到的就是康盛Ucenter中的一个函数,后来搜了下,在简明魔法中也找到了个简单的方法,遂整合了下,形成了自己使用的函数。
一、对称加密
发送方将明文使用密钥和算法处理成密文发送出去,接收方使用密钥和算法将密文处理成明文,发收信双方使用同一个密钥对数据进行加密和解密。

因为使用同一个密钥加密、解密,所以安全性上不仅与算法有关,密钥的安全也很重要。
当然并不是密钥越复杂越好,相反密钥通常比较小的,因为虽然密钥越大,加密越强,但加密与解密的过程越慢,所以密钥的大小既要照顾到安全性,也要照顾到效率。
毕竟对称加密算法的特点是算法公开、计算量小、加密速度快、加密效率高,没了效率高这一优势,还不如直接用非对称加密。
此外,每对用户每次使用对称加密算法时,都需要使用其他人不知道的惟一钥匙,这会使得发收信双方所拥有的钥匙数量呈几何级数增长,密钥管理成为用户的负担。
对称加密算法在分布式网络系统上使用较为困难,主要是因为密钥管理困难,使用成本较高。
二、非对称加密
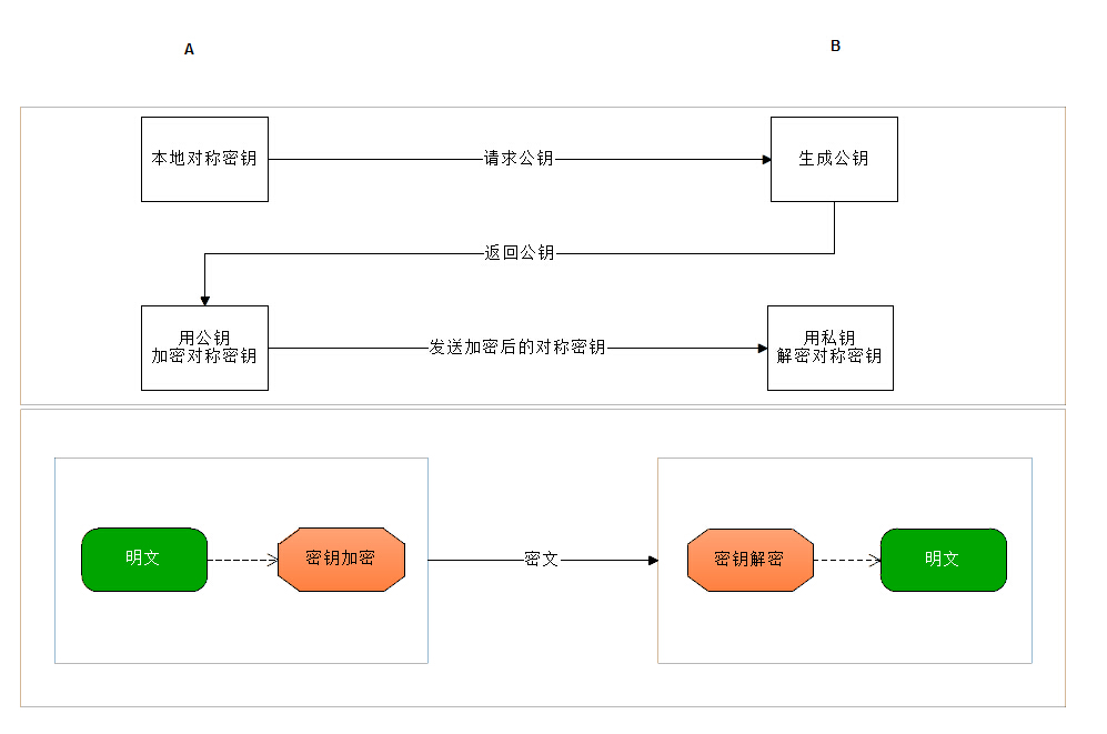
非对称加密相对来说,就安全很多了,它使用了一对密钥,公开密钥和私有密钥,分别用来进行加密和解密。私钥只能由一方安全保管,不能外泄,而公钥则可以发给任何请求它的人。

最常见的非对称加密,应该就是银行系统,支付平台了。比如我们申请支付宝或者银联支付的接口时,会得到一个公钥,商城中进行支付是,用公钥将信息加密提交给平台,平台使用密钥对你的信息解密,进行支付操作等。
虽然非对称加密很安全,但是和对称加密比起来,它非常的慢,所以我们一般处理的话,大部分是用对称加密来传送消息,但对称加密所使用的密钥我们可以通过非对称加密的方式发送出去,回想一下你申请到的支付接口,是不是给了你一对密钥呢?^.^
三、结合使用
对称性加密速度快,发送大量数据时用比较好。非对称加密加密和解密花费时间长、速度慢,只适合对少量数据进行加密,但是,非对称加密的安全性是极高的。
扬长避短:将对称加密的密钥使用非对称加密的公钥进行加密,然后发送出去,接收方使用私钥进行解密得到对称加密的密钥,然后双方可以使用对称加密来进行沟通。

项目中使用的方法不宜透露,只在这里列出两个其他的例子吧。第一个是ucenter中的,第二个是简明魔法中看到的。
需要注意的是,由于是base64算法,加密后的字符串有可能会出现 + \ ,如果是用在url中,是不友好的,可以在外部或改下方法,正则验证递归调取下。
/**
* 字符串加密以及解密函数
* @param string $string 原文或者密文
* @param string $operation 操作(ENCODE | DECODE), 默认为 DECODE
* @param string $key 密钥
* @param int $expiry 密文有效期, 加密时候有效, 单位 秒,0 为永久有效
* @return string 处理后的 原文或者 经过 base64_encode 处理后的密文
*/
function _authcode ($string, $operation = 'DECODE', $key = 'Ruesin', $expiry = 0)
{
$ckey_length = 4;
$key = md5($key);
$keya = md5(substr($key, 0, 16));
$keyb = md5(substr($key, 16, 16));
$keyc = $ckey_length ? ($operation == 'DECODE' ? substr($string, 0,
$ckey_length) : substr(md5(microtime()), - $ckey_length)) : '';
$cryptkey = $keya . md5($keya . $keyc);
$key_length = strlen($cryptkey);
$string = $operation == 'DECODE' ? base64_decode(
substr($string, $ckey_length)) : sprintf('%010d',
$expiry ? $expiry + time() : 0) . substr(md5($string . $keyb), 0, 16) .
$string;
$string_length = strlen($string);
$result = '';
$box = range(0, 255);
$rndkey = array();
for ($i = 0; $i <= 255; $i ++) {
$rndkey[$i] = ord($cryptkey[$i % $key_length]);
}
for ($j = $i = 0; $i < 256; $i ++) {
$j = ($j + $box[$i] + $rndkey[$i]) % 256;
$tmp = $box[$i];
$box[$i] = $box[$j];
$box[$j] = $tmp;
}
for ($a = $j = $i = 0; $i < $string_length; $i ++) {
$a = ($a + 1) % 256;
$j = ($j + $box[$a]) % 256;
$tmp = $box[$a];
$box[$a] = $box[$j];
$box[$j] = $tmp;
$result .= chr(ord($string[$i]) ^ ($box[($box[$a] + $box[$j]) % 256]));
}
if ($operation == 'DECODE') {
if ((substr($result, 0, 10) == 0 || substr($result, 0, 10) - time() > 0) &&
substr($result, 10, 16) ==
substr(md5(substr($result, 26) . $keyb), 0, 16)) {
return substr($result, 26);
} else {
return '';
}
} else {
return $keyc . str_replace('=', '', base64_encode($result));
}
}
/*********************************************************************
函数名称:encrypt
函数作用:加密解密字符串
使用方法:
加密 :encrypt('str','E','nowamagic');
解密 :encrypt('被加密过的字符串','D','nowamagic');
参数说明:
$string :需要加密解密的字符串
$operation:判断是加密还是解密:E:加密 D:解密
$key :加密的钥匙(密匙);
*********************************************************************/
function encrypt($string,$operation,$key='')
{
$key=md5($key);
$key_length=strlen($key);
$string=$operation=='D'?base64_decode($string):substr(md5($string.$key),0,8).$string;
$string_length=strlen($string);
$rndkey=$box=array();
$result='';
for($i=0;$i<=255;$i++)
{
$rndkey[$i]=ord($key[$i%$key_length]);
$box[$i]=$i;
}
for($j=$i=0;$i<256;$i++)
{
$j=($j+$box[$i]+$rndkey[$i])%256;
$tmp=$box[$i];
$box[$i]=$box[$j];
$box[$j]=$tmp;
}
for($a=$j=$i=0;$i<$string_length;$i++)
{
$a=($a+1)%256;
$j=($j+$box[$a])%256;
$tmp=$box[$a];
$box[$a]=$box[$j];
$box[$j]=$tmp;
$result.=chr(ord($string[$i])^($box[($box[$a]+$box[$j])%256]));
}
if($operation=='D')
{
if(substr($result,0,8)==substr(md5(substr($result,8).$key),0,8))
{
return substr($result,8);
}
else
{
return'';
}
}
else
{
return str_replace('=','',base64_encode($result));
}
}
以上就是本文的全部内容,希望对大家的学习有所帮助,也希望大家多多支持脚本之家。
最后
以上就是无心小猫咪最近收集整理的关于PHP对称加密函数实现数据的加密解密的全部内容,更多相关PHP对称加密函数实现数据内容请搜索靠谱客的其他文章。
发表评论 取消回复