文章目录
- 一、中断系统
- 二、STM32中断系统
- 三、NVIC(嵌套中断向量控制器)
- NVIC基本结构
- NVIC优先级分组
- 四、EXTI(外部中断)
- EXTI简介
- EXTI基本结构
- AFIO复用IO口
- EXTI框图
- 五、对射式红外传感器计次
- 电路设计
- 关键函数
- EXTI库函数文件(stm32f10x_exti.h)
- 内核外设函数文件(misc.h)
- 六、旋转编码器计次
- 硬件介绍
- 电路设计
- 关键函数
一、中断系统
名词解析
-
中断:在主程序运行过程中,出现了特定的中断触发条件(中断源),使得CPU暂停当前正在运行的程序,转而去处理中断程序,处理完成后又返回原来被暂停的位置继续运行
-
中断优先级:当有多个中断源同时申请中断时,CPU会根据中断源的轻重缓急进行裁决,优先响应更加紧急的中断源
-
中断嵌套:当一个中断程序正在运行时,又有新的更高优先级的中断源申请中断,CPU再次暂停当前中断程序,转而去处理新的中断程序,处理完成后依次进行返回
中断执行流程
- 中断执行流程

- 嵌套中断执行流程

中断程序的位置可以在main函数中,也可以在对应的中断文件中

二、STM32中断系统
STM32F10X的中断向量表




- 68个可屏蔽中断通道,包含EXTI、TIM、ADC、USART、SPI、I2C、RTC等多个外设【外设电路检测到异常就会申请中断,到中断程序里处理事件】
复位中断的优先级最高,执行SystemIntit函数和main函数
关于中断函数地址
- 程序中的中断函数地址是由编译器决定,不固定,但是
由于中断跳转受到硬件影响,只能写固定地址,所以设计了中断向量表,跳到固定位置,在该位置,编译器再加上跳转到中断函数的代码就可以跳转到所要位置 中断函数的名字是固定的,每个中断通道【有些是合并通道】对应一个中断函数,startup_stm32f10x_md.s里面有中断向量表,以IRQHandler结尾的就是中断函数,中断函数都是无参数无返回值。中断函数不需要.h文件里面声明,是自动执行
三、NVIC(嵌套中断向量控制器)
- 使用NVIC统一管理中断
NVIC基本结构

- 注意:NVIC有十六个优先级通道,对应的,内核只能有十六个通道进入,但所有的外设都有各自的十六个通道,所以一个外设可以占用多个进入内核的NVIC的通道
NVIC优先级分组
-
NVIC的中断优先级由优先级寄存器的4位(0~15)决定,这4位可以进行切分,分为高n位的抢占优先级和低4-n位的响应优先级
-
抢占优先级高的可以中断嵌套,响应优先级高的可以优先排队,抢占优先级和响应优先级均相同的按中断号排队

-
设置中断优先级的函数为
NVIC_PriorityGroupConfig()//NVIC中断分组设置 NVIC_PriorityGroupConfig(NVIC_PriorityGroup_2); @param NVIC_PriorityGroup: specifies the priority grouping bits length. //关于参数 * This parameter can be one of the following values: * @arg NVIC_PriorityGroup_0: 0 bits for pre-emption priority * 4 bits for subpriority * @arg NVIC_PriorityGroup_1: 1 bits for pre-emption priority * 3 bits for subpriority * @arg NVIC_PriorityGroup_2: 2 bits for pre-emption priority * 2 bits for subpriority * @arg NVIC_PriorityGroup_3: 3 bits for pre-emption priority * 1 bits for subpriority * @arg NVIC_PriorityGroup_4: 4 bits for pre-emption priority * 0 bits for subpriority
四、EXTI(外部中断)
EXTI简介
- EXTI(Extern Interrupt)外部中断
- EXTI可以
监测指定GPIO口的电平信号,当其指定的GPIO口产生电平变化时,EXTI将立即向NVIC发出中断申请,经过NVIC裁决后即可中断CPU主程序,使CPU执行EXTI对应的中断程序 支持的触发方式:上升沿/下降沿/双边沿/软件触发- 支持的GPIO口:所有GPIO口,但
相同的Pin不能同时触发中断(因为AFIO的设计) - 通道数:16个GPIO_Pin,外加PVD输出、RTC闹钟、USB唤醒、ETH以太网唤醒【外部中断的功能就是从低功耗的停止模式下唤醒STM32】
触发响应方式:中断响应【外设申请中断,CPU执行中断函数】/事件响应【外部中断信号不会通向CPU,而是通过总线到其他外设,也就是不会触发中断而是触发别的外设操作】
EXTI基本结构

- 外部中断
EXTI9_5和EXTI15_10分为2个输出通道,只会触发两个中断函数,需要再根据标志位来区分是哪个通道
AFIO复用IO口
-
在STM32中,AFIO主要完成两个任务:
复用功能引脚重映射、中断引脚选择 -
相同的PIN不能同时触发中断的原因是AFIO内部有16个数据选择器,相同的PIN在一组

-
AFIO完成中断引脚的选择的函数在库函数的
gpio.h文件中GPIO_EXTILineConfig(),例如//用于配置AFIO的数据选择器,当执行完该函数,AFIO的第十四的数据选择器就拨好了,输入端为GPIOB外设,输出端固定链接的是EXTI的第十四个中断线路 GPIO_EXTILineConfig(GPIO_PortSourceGPIOB,GPIO_PinSource14);
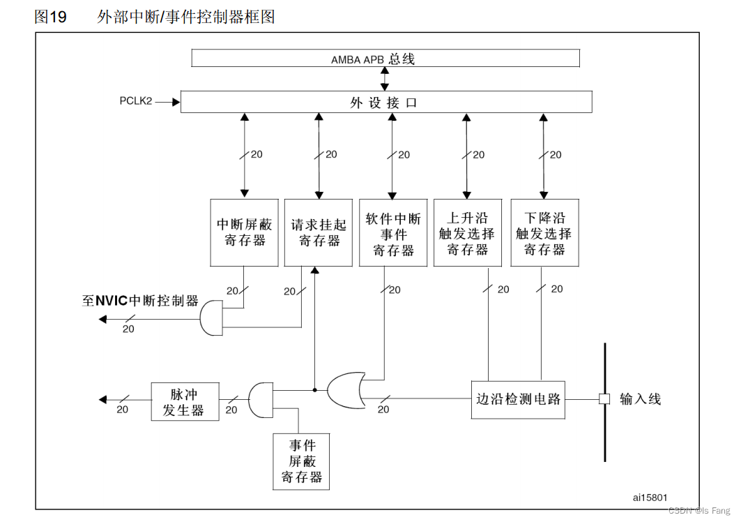
EXTI框图

- 边沿检测电路:可以设置支持的触发方式:上升沿/下降沿/双边沿(边沿检测可以两个都触发)
- 或门(带弧线):可以有多个输入,只能有一个输出,在此处使用表示选择上升沿/下降沿/双边沿和软件触发中的一种
- 与门:可以有多个输入,只能有一个输出,相当于开关控制,与看false,屏蔽器为false无论输入什么都输出0
- 脉冲 发生器之后是事件响应
- EXTI_Init()函数的参数EXTI_InitStructure的成员EXTI_Mode可以选择时事件响应还是中断响应
- 请求挂起寄存器:
挂起寄存器相当于中断标志位,读取寄存器判断哪个通道触发中断 - 中断屏蔽寄存器:和请求挂起寄存器采用与门,屏蔽器为false无论输入什么都输出0
- NVIC控制器之后是中断响应
这里的与门非门或门要与数据选择数据选择器进行区分(通过选择控制端选择一个输入)
五、对射式红外传感器计次
电路设计

关键函数
CountSensor.c
#include "stm32f10x.h" // Device header
uint16_t CountSensor_Count;//计数器
//在main函数中调用得到计数器的值
uint16_t CountSensor_Get(void){
return CountSensor_Count;
}
//EXTI外部中断初始化函数
void CountSensor_Init(void){
//使能GPIOB口
RCC_APB2PeriphClockCmd(RCC_APB2Periph_GPIOB,ENABLE);
//NVIC是内核外设,不需要开启时钟,且EXTI时钟已经开启,而EXTI外部中断需要AFIO完成中断引脚的选择
RCC_APB2PeriphClockCmd(RCC_APB2Periph_AFIO,ENABLE);
//定义结构体变量
GPIO_InitTypeDef GPIO_InitStructure;
//模式可以选择浮空输入或带上拉输入或带下拉输入中的一种,可以参考stm32用户手册的8.1.11小节
GPIO_InitStructure.GPIO_Mode = GPIO_Mode_IPU;//上拉输入模式
GPIO_InitStructure.GPIO_Pin = GPIO_Pin_14 ;
GPIO_InitStructure.GPIO_Speed = GPIO_Speed_50MHz;
//GPIO模式设置
GPIO_Init(GPIOB,&GPIO_InitStructure);
//EXTI主要设置2个函数GPIO_EXTILineConfig(在库函数的gpio.h中)和EXTI_Init
//GPIO_EXTILineConfig用于配置AFIO的数据选择器,选择中断引脚
GPIO_EXTILineConfig(GPIO_PortSourceGPIOB,GPIO_PinSource14);
EXTI_InitTypeDef EXTI_InitStructure;
EXTI_InitStructure.EXTI_Line=EXTI_Line14;//选择EXTI的中断线路
EXTI_InitStructure.EXTI_LineCmd=ENABLE;//开启中断
EXTI_InitStructure.EXTI_Mode=EXTI_Mode_Interrupt;//选择中断响应模式或事件响应模式
EXTI_InitStructure.EXTI_Trigger=EXTI_Trigger_Rising;//上升沿触发
EXTI_Init(&EXTI_InitStructure);
//配置NVIC,由于是内核外设,所以库函数在杂项misc.h里面
NVIC_PriorityGroupConfig(NVIC_PriorityGroup_2);//NVIC中断分组设置
NVIC_InitTypeDef NVIC_InitStructure;
NVIC_InitStructure.NVIC_IRQChannel=EXTI15_10_IRQn;//指定通道开启或关闭
//NVIC_IRQChannel的参数在stm32f10x.h文件中,有条件编译,需要根据芯片信号区分通道的名称
NVIC_InitStructure.NVIC_IRQChannelCmd=ENABLE;//通道使能
NVIC_InitStructure.NVIC_IRQChannelPreemptionPriority=1;//抢占优先级
NVIC_InitStructure.NVIC_IRQChannelSubPriority=1;//响应优先级
NVIC_Init(&NVIC_InitStructure);
}
//中断函数的名字是固定的,每个中断通道对应一个中断函数,在startup_stm32f10x_md.s里面,不需要再.h文件中声明,是自动执行的
void EXTI15_10_IRQHandler(void){
//在中断函数里面首先要判断中断标志位
if(EXTI_GetITStatus(EXTI_Line14)==SET){
CountSensor_Count++;
//清除中断标志位,跳出中断函数
EXTI_ClearITPendingBit(EXTI_Line14);
}
}
- 注意:在中断函数里面不要操作OLED硬件,显示内容会有位置问题,尽量在中断函数里面操作变量或标志位,在主程序获取变量或标志位,然后执行相应的操作
EXTI库函数文件(stm32f10x_exti.h)
下列函数大部分为外设的库函数模板函数
//EXTI配置清除为默认上电模式
void EXTI_DeInit(void);
//通过结构体配置EXTI外设
void EXTI_Init(EXTI_InitTypeDef* EXTI_InitStruct);
//设置结构体的默认值
void EXTI_StructInit(EXTI_InitTypeDef* EXTI_InitStruct);
//软件触发中断
void EXTI_GenerateSWInterrupt(uint32_t EXTI_Line);
//在mian函数中获取状态标志位,查看是否置1
FlagStatus EXTI_GetFlagStatus(uint32_t EXTI_Line);
//在main函数中清除状态标志位
void EXTI_ClearFlag(uint32_t EXTI_Line);
//在中断函数中获取状态标志位,查看是否置1,一般在中断函数里面需要执行该函数进行判断再执行其他操作
ITStatus EXTI_GetITStatus(uint32_t EXTI_Line);
///在中断函数中清除状态标志位,进入中断之后需要清除否则会一直不停地中断
void EXTI_ClearITPendingBit(uint32_t EXTI_Line);
内核外设函数文件(misc.h)
//中断分组方式
void NVIC_PriorityGroupConfig(uint32_t NVIC_PriorityGroup);//使用方式可以看CountSensor.c部分
//根据结构体参数初始化NVIC
void NVIC_Init(NVIC_InitTypeDef* NVIC_InitStruct);//使用方式可以看CountSensor.c部分
//设置中断向量表
void NVIC_SetVectorTable(uint32_t NVIC_VectTab, uint32_t Offset);
//系统低功耗设置
void NVIC_SystemLPConfig(uint8_t LowPowerMode, FunctionalState NewState);
void SysTick_CLKSourceConfig(uint32_t SysTick_CLKSource);
六、旋转编码器计次
硬件介绍
-
旋转编码器:用来测量位置、速度或旋转方向的装置,当其旋转轴旋转时,其输出端可以输出与旋转速度和方向对应的方波信号,读取方波信号的频率和相位信息即可得知旋转轴的速度和方向
-
类型:光栅式/机械触点式(不适合高速,其他适用于电机测速)/霍尔传感器式/独立编码器元件(如下)
-
两向正交输出,输出正交波形,通过两个引脚滞后或超前90度来判断方向

-
代码中通过设置外部中断读取两个引脚的电平变化来判断正反转和次数

电路设计

关键函数
Encoder.c
#include "stm32f10x.h" // Device header
int16_t Encoder_Count;
void Encoder_Init(void)
{
RCC_APB2PeriphClockCmd(RCC_APB2Periph_GPIOB, ENABLE);
RCC_APB2PeriphClockCmd(RCC_APB2Periph_AFIO, ENABLE);
GPIO_InitTypeDef GPIO_InitStructure;
GPIO_InitStructure.GPIO_Mode = GPIO_Mode_IPU;
GPIO_InitStructure.GPIO_Pin = GPIO_Pin_0 | GPIO_Pin_1;
GPIO_InitStructure.GPIO_Speed = GPIO_Speed_50MHz;
GPIO_Init(GPIOB, &GPIO_InitStructure);
GPIO_EXTILineConfig(GPIO_PortSourceGPIOB, GPIO_PinSource0);
GPIO_EXTILineConfig(GPIO_PortSourceGPIOB, GPIO_PinSource1);
EXTI_InitTypeDef EXTI_InitStructure;
EXTI_InitStructure.EXTI_Line = EXTI_Line0 | EXTI_Line1;
EXTI_InitStructure.EXTI_LineCmd = ENABLE;
EXTI_InitStructure.EXTI_Mode = EXTI_Mode_Interrupt;
EXTI_InitStructure.EXTI_Trigger = EXTI_Trigger_Falling;
EXTI_Init(&EXTI_InitStructure);
NVIC_PriorityGroupConfig(NVIC_PriorityGroup_2);
NVIC_InitTypeDef NVIC_InitStructure;
NVIC_InitStructure.NVIC_IRQChannel = EXTI0_IRQn;
NVIC_InitStructure.NVIC_IRQChannelCmd = ENABLE;
NVIC_InitStructure.NVIC_IRQChannelPreemptionPriority = 1;
NVIC_InitStructure.NVIC_IRQChannelSubPriority = 1;
NVIC_Init(&NVIC_InitStructure);
NVIC_InitStructure.NVIC_IRQChannel = EXTI1_IRQn;
NVIC_InitStructure.NVIC_IRQChannelCmd = ENABLE;
NVIC_InitStructure.NVIC_IRQChannelPreemptionPriority = 1;
NVIC_InitStructure.NVIC_IRQChannelSubPriority = 2;
NVIC_Init(&NVIC_InitStructure);
}
//返回变化值而不是总数
int16_t Encoder_Get(void)
{
int16_t Temp;
Temp = Encoder_Count;
Encoder_Count = 0;
return Temp;
}
//在中断函数里面进行标志位的判断和标志位的清除
void EXTI0_IRQHandler(void)
{
if (EXTI_GetITStatus(EXTI_Line0) == SET)
{
/*如果出现数据乱跳的现象,可再次判断引脚电平,以避免抖动*/
//即可以通过中断判断引脚电平变化,也可以通过输入数据寄存器进行判断
if (GPIO_ReadInputDataBit(GPIOB, GPIO_Pin_0) == 0)
{
if (GPIO_ReadInputDataBit(GPIOB, GPIO_Pin_1) == 0)
{
Encoder_Count --;
}
}
EXTI_ClearITPendingBit(EXTI_Line0);
}
}
void EXTI1_IRQHandler(void)
{
if (EXTI_GetITStatus(EXTI_Line1) == SET)
{
/*如果出现数据乱跳的现象,可再次判断引脚电平,以避免抖动*/
if (GPIO_ReadInputDataBit(GPIOB, GPIO_Pin_1) == 0)
{
if (GPIO_ReadInputDataBit(GPIOB, GPIO_Pin_0) == 0)
{
Encoder_Count ++;
}
}
EXTI_ClearITPendingBit(EXTI_Line1);
}
}
参考视频:江科大自化协
最后
以上就是爱笑外套最近收集整理的关于STM32——STM32中断系统与EXTI外部中断一、中断系统二、STM32中断系统三、NVIC(嵌套中断向量控制器)四、EXTI(外部中断)五、对射式红外传感器计次六、旋转编码器计次的全部内容,更多相关STM32——STM32中断系统与EXTI外部中断一、中断系统二、STM32中断系统三、NVIC(嵌套中断向量控制器)四、EXTI(外部中断)五、对射式红外传感器计次六、旋转编码器计次内容请搜索靠谱客的其他文章。
发表评论 取消回复